Kocioł kombinowany na drewno i pelety.
- Dane techniczne
- Do pobrania
-
Zalety kotłów ATMOS
- możliwa kombinacja poszczególnych rodzajów opału – zmiana opału bez zmian kotła na drewno + pelety
- wysoka sprawność na poszczególne paliwa – praktycznie taka sama, jak specjalnych kotłów na pelety (do 92,3 % przy mocy znamionowej)
- tańsze rozwiązanie – sumując koszty nabycia dwóch kotłów, ich podłączenia i odprowadzenia spalin (komin) stwierdzimy, że jeden kocioł, chociaż droższy, jest ekonomicznie korzystniejszy
- zajmuje mało miejsca – w porównaniu z kilkoma kotłami
- jeden komin i przewód kominowy
- ekologiczna eksploatacja – kocioł według ČSN EN 303-5 klasy 5, EKODESIGN 2015/1189
- opcja drzwi lewe / prawe
- kocioł jest wyposażony w funkcję automatycznego zacząć palnika po spaleniu drewna
- DC18SP, DC25SP, DC30SPX, DC32SP
- DC40SPT
Instalacja
- Kocioł z kompaktowym zbiornikiem AZPD i transport pneumatyczny APS250S
- W zbiorniku tym magazynuje się kocioł DCxxSP z kompaktowym zbiornikiem AZPD 300 C o pojemności 300 l
- Kocioł DCxxSP ze standardowym zbiornikiem na pelety 500 l
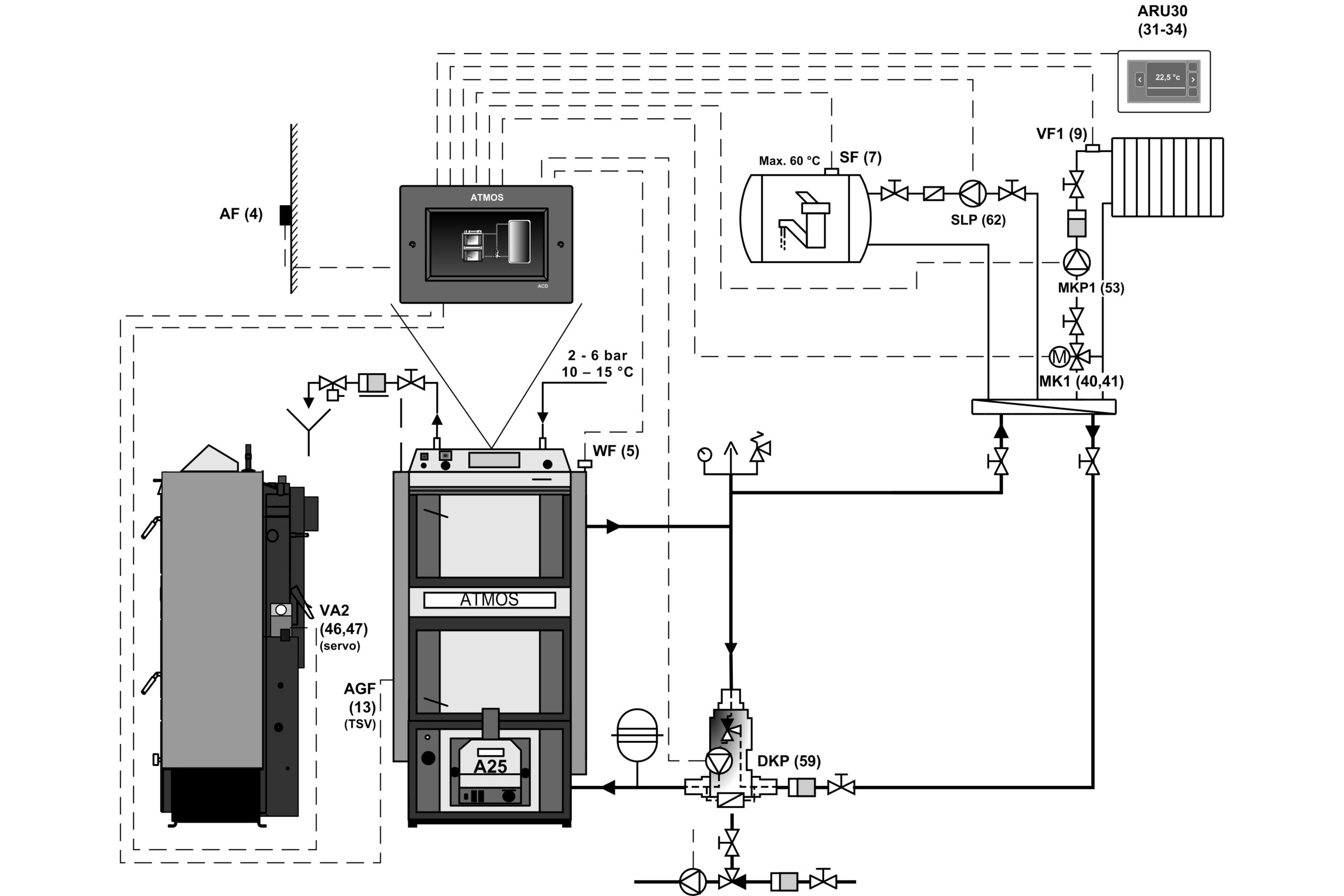
- Kocioł DCxxSP ze zbiornikami akumulacyjnymi i regulatorem ekwitermicznym ACD 03
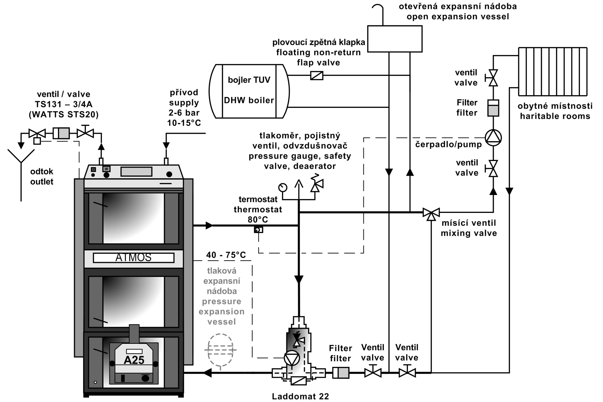
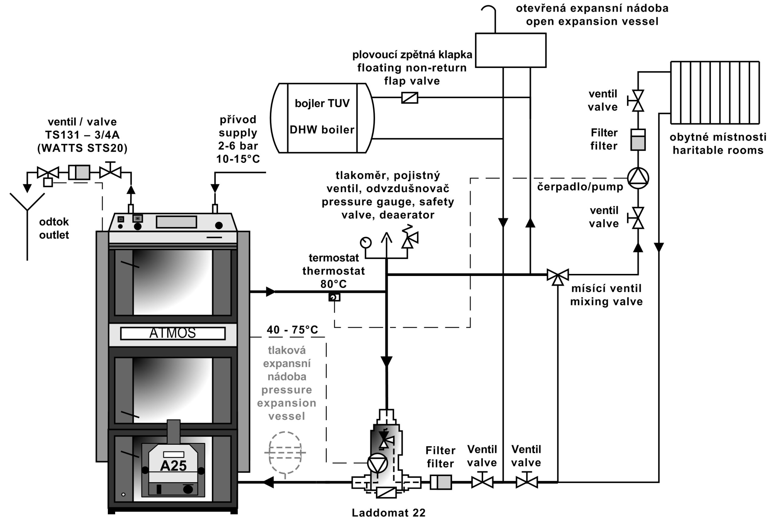
- Kocioł DCxxSP z Laddomatem 22
Zalecanym podłączeniem jest podłączenie kotła z Laddomatem 22 lub zaworem termoregulacyjnym z zasobnikiem wyrównawczym o pojemności 500 do 1000 l. Następną możliwością instalacji kotła jest instalacja kotła ze zbiornikami akumulacyjnymi o potrzebnej pojemności (np. 2000 l), które dodatkowo umożliwiają akumulacyjne ogrzewanie elektryczne lub podłączenie kolektorów słonecznych.
Regulacja kotła
Praca kotła jest sterowana automatycznie na żądaną temperaturę wyjściową wody tak, aby była zapewniona jak najwyższa sprawność kotła i najlepsza jakość spalania.Służy do tego:
- Regulator ciągu HONEYWELL
- Termostat kotła (regulujący)
- Termostat spalinowy
- Termostat na pompę
- Wyłącznik główny i przełącznik pracy kotła
Kotły i palniki DCxxSP(X)(T) (model od 2018 r.) są wyposażone automatycznego zamykania lub otwierania powietrza w kotle / palniku, za pomocą siłownika, ogrzewania drewnem lub pelletu.
Kotły są wyposażone w czujnik spalin AGF2 i czujnik temperatury wody w kotle KTF20 do automatycznego wypalania palnika po wypaleniu drewna. Ponadto, kotły są wyposażone w dwa czujniki KTF20 (TV i TS) do sterowania palnikiem w dwóch temperaturach na zbiorniku. Kompletny zestaw sprzedawany jest w maksymalnym zakresie, w pełni automatycznym trybie i prostej instalacji „plug and play”.
- Regulator ciągu FR 124
- Wentylator odciągu minimalizuje dymienie podczas dokładania i pracy kotła
- Siłownik BELIMO i klapka sterowania powietrzem
- Panel ze standardową regulacją
Wyposażenie panelu:
Wyłącznik główny, termostat zabezpieczający, termometr, termostat regulacyjny i termostat spalinowy
Regulacja elektromechaniczna jest optymalnym rozwiązaniem sterowania pracą kotła (wentylatora) w prosty sposób. Panel ze standardową regulacją jest podstawową wersją dla wszystkich produkowanych kotłów.
Regulacja ekwitermiczna ATMOS ACD 03
Każdy kocioł można wyposażyć u klienta w regulację elektroniczną ATMOS ACD 03 do sterowania całym systemem grzewczym według temperatury na zewnątrz, temperatury pokojowej i czasu. Ta regulacja jest w stanie sterować też samym kotłem z wentylatorem z wieloma innymi funkcjami.
- Panel sterowania kotła z regulacją ekwitermiczną ATMOS ACD 03
Dane techniczne
- Kotle DCxxSP(X)
| Legenda do rysunku kotła | |||
| 1. | Korpus kotła | 25. | Wypełnienie drzwiczek – Sibral |
| 2. | Drzwiczki komory załadowczej | 26. | Uszczelka drzwiczek – sznurek 18 x 18 |
| 3. | Drzwiczki popielnika | 27. | Żaroodporna kształtka – półksiężyc (osłona drzwiczek) |
| 4. | Wentylator wyciągowy | 28. | Palnik na pelet ATMOS A25 |
| 5. | Żaroodporna kształtka – dysza | 29. | Regulacja powietrza pierwotnego |
| 6. | Panel sterowania | 30. | Regulacja powietrza wtórnego |
| 7. | Termostat bezpieczeństwa (Uwaga – po przegrzaniu należy go wcisnąć) | 31. | Żaroodporna kształtka – przestrzeń kulista – drewno |
| 8. | Zawór regulacyjny | 32. | Żaroodporna kształtka – tylna część kształtki komorowej – drewno |
| 9. | Żaroodporna kształtka – przedłużenie przestrzeni kulistej – pelet | 33. | Termostat sterujący pracą pompy |
| 10. | Żaroodporna kształtka – przestrzeń kulista – pelet | 34. | Bezpiecznik (6,3A) T6,3A/1500 – typ H |
| 11. | Uszczelnienie – dyszy – 12 x 12 | 35. | Termostat spalinowy |
| 12. | Drzwiczki – dla palnika na pelet | 36. | Wyłącznik przełączający I-0-II |
| 13. | Zawór do rozpalania | 37. | Wyłącznik krańcowy z przyciskiem |
| 14. | Żaroodporna kształtka – tylna część kształtki komorowej – pelet | 38. | Kondensator wentylatora wyciągowego – 1 μF |
| 15. | Wieko do czyszczenia | 39. | Uszczelka sibral pod palnik |
| 16. | Przegroda | 40. | Punkt pomiarowy dla analizatora spalin |
| 17. | Cięgno zaworu do rozpalania | 41. | Serwonapęd Belimo z klapą |
| 18. | Termometr | 42. | Modul AD03 |
| 19. | Przegroda paleniska | ||
| 20. | Wyłącznik z kontrolką | K | – króciec czopucha |
| 21. | Hamulec (tylko DC30SPX) | L | – wylot wody z kotła |
| 22. | Regulator ciągu – Honeywell FR 124 | M | – wlot wody do kotła |
| 23. | Spirala chłodząca przed przegrzaniem | N | – króciec do kurka napełniania |
| 24. | Termostat regulacyjny | P | – króciec dla czujnika zaworu sterującego spiralą chłodzącą (modele TS 131, STS 20) |
- Kociol DC40SPT
| Legenda do rysunku kotła DC40SPT | |||
| 1. | Korpus kotła | 26. | Uszczelka drzwiczek – sznurek 18 x 18 |
| 2. | Drzwiczki komory załadowczej | 27. | Żaroodporna kształtka – półksiężyc (osłona drzwiczek) |
| 3. | Drzwiczki popielnika | 28. | Palnik na pelet ATMOS A45 SPT |
| 4. | Wentylator wyciągowy | 29. | Żaroodporna kształtka – bok paleniska |
| 5. | Żaroodporna kształtka – dysza | 31. | Żaroodporna kształtka – przestrzeń kulista – drewno |
| 6. | Panel sterowania | 32. | Żaroodporna kształtka – tylna część kształtki komorowej – drewno |
| 7. | Termostat bezpieczeństwa (Uwaga – po przegrzaniu należy go wcisnąć) | 33. | Żaroodporna kształtka – przedłużenie przestrzeni kulistej – drewno |
| 8. | Zawór regulacyjny | 34. | Termostat sterujący pracą pompy |
| 9. | Żaroodporna kształtka – przedłużenie przestrzeni kulistej – pelet |
35. | Bezpiecznik (6,3A) T6,3A/1500 – typ H |
| 10. | Żaroodporna kształtka – przestrzeń kulista – pelet |
36. | Termostat spalinowy |
| 11. | Uszczelnienie – dyszy – 12 x 12 | 37. | Wyłącznik przełączający I-0-II |
| 12. | Drzwiczki – dla palnika na pelet | 38. | Wyłącznik krańcowy z przyciskiem |
| 13. | Zawór do rozpalania | 41. | Uszczelka sibral pod palnik |
| 14. | Żaroodporna kształtka – tylna część kształtki komorowej – pelet |
42. | Punkt pomiarowy dla analizatora spalin |
| 15. | Wieko do czyszczenia | 43. | Przegroda drzwi |
| 16. | Rurowy wymiennik ciepła | 44. | Modul AD03 |
| 17. | Cięgno zaworu do rozpalania | 45. | Żaroodporna kształtka – przedłużenie dyszy (kostka) |
| 18. | Termometr | 46. | Kondensator wentylatora wyciągowego – 1 μF |
| 19. | Przegroda paleniska | ||
| 20. | Wyłącznik z kontrolką | ||
| 21. | Zawór sterujący – serwonapęd BELIMO | K | – króciec czopucha |
| 22. | Regulator ciągu – Honeywell FR 124 | L | – wylot wody z kotła |
| 23. | Spirala chłodząca przed przegrzaniem | M | – wlot wody do kotła |
| 24. | Termostat regulacyjny | N | – króciec do kurka napełniania |
| 25. | Wypełnienie drzwiczek – Sibral | P | – króciec dla czujnika zaworu sterującego spiralą chłodzącą (modele TS 131, STS 20) |
| Wymiary (mm) |
|||||
| DC18SP | DC25SP | DC30SPX | DC32SP | DC40SPT | |
| A | 1665 | 1665 | 1665 | 1742 | 1755 |
| B | 757 | 957 | 957 | 957 | 1230 |
| C | 643 | 643 | 643 | 678 | 680 |
| D | 1375 | 1375 | 1375 | 1448 | 1445 |
| E | 150 / 152 | 150 / 152 | 150 / 152 | 150 / 152 | 150 / 152 |
| F | 65 | 65 | 65 | 70 | 87 |
| G | 207 | 207 | 207 | 184 | 204 |
| H | 1436 | 1436 | 1436 | 1507 | 1507 |
| CH | 212 | 212 | 212 | 212 | 256 |
| I | 212 | 212 | 212 | 212 | 256 |
| J | 6/4″ | 6/4″ | 6/4″ | 6/4″ | 6/4″ |
| Dane techniczne | Typ kotła |
|||||
| DC18SP | DC25SP | DC30SPX | DC32SP | DC40SPT | ||
| Moc cieplna kotła – na pelet – na drewno |
kW | 4,5 – 15 20 |
6 – 20 27 |
6 – 20 30 |
6 – 20 35 |
9 – 30 40 |
| Zużycie ciepła kotła – na pelet – na drewno |
kW | 4,9 – 16,2 22,2 |
6,5 – 21,9 27 |
6,5 – 21,9 33,4 |
6,5 – 21,9 39,4 |
9,7 – 32,3 43,9 |
| Powierzchnia grzewcza | m2 | 2,5 | 3,3 | 3,3 | 3,8 | 4,9 |
| Pojemność zasypu paliwa | dm3 (l) | 66 | 100 | 100 | 140 | 160 |
| Rozmiar otworu do napełniania | mm | 450 x 260 | 450 x 260 | 450 x 260 | 450 x 260 | 450 x 260 |
| Wymagany ciąg komina – na pelet – na drewno |
Pa / mbar | 15 / 0,15 20 / 0,20 |
18 / 0,18 23 / 0,23 |
18 / 0,18 23 / 0,23 |
18 / 0,18 24 / 0,24 |
20 / 0,20 22 / 0,22 |
| Maks. ciśnienie robocze wody | kPa / bar | 250 / 2,5 | 250 / 2,5 | 250 / 2,5 | 250 / 2,5 | 250 / 2,5 |
| Masa kotła | kg | 435 | 531 | 537 | 596 | 768 |
| Średnica króćca spalinowego | mm | 150 / 152 | 150 / 152 | 150 / 152 | 150 / 152 | 150 / 152 |
| Stopień ochrony części elektrycznej | IP | 20 | 20 | 20 | 20 | 20 |
| Zużycie energii (pomocnicze) – podczas rozruchu – na pelet (max.) – podczas pracyu – na pelet (max.) – podczas pracy – na drewno (max.) |
W | 522 (572) / 1042 (1092) 42 (92) 50 |
572 / 1092 97 50 |
|||
| Zużycie energii w trybie czuwania | W | 3,3 | 3,3 | 3,3 | 3,3 | 3,3 |
| Tryb zapłonu | automatyczny / ręczny | |||||
| Sprawność kotła – na pelet – na drewno |
% | 92,5 90,1 |
91,2 89,9 |
91,2 89,9 |
91,2 88,9 |
92,8 91,0 |
| Klasa kotła | 5 | 5 | 5 | 5 | 5 | |
| Kategoria kotła | 1 | |||||
| Tryb pracy | bezkondensacyjny | |||||
| Kocioł na paliwo stałe z agregatem kogeneracyjnym | NIE | |||||
| Połączone urządzenia również do podgrzewania CWU | NIE | |||||
| Klasa efektywności energetycznej | A+ | A+ | A+ | A+ | A+ | |
| Temperatura spalin przy mocy znamionowej zgodnie z EN 303-5 – na pelet – na drewno |
°C | 109 157 |
139 177 |
139 177 |
139 185 |
116,2 146,8 |
| Temperatura spalin / ciąg do obliczenia drogi spalin (komin) – na drewno |
°C / Pa | 177 / 20 |
197 / 23 |
197 / 23 |
205 / 24 |
167 / 22 |
| Przepływ masowy spalin przy mocy znamionowej – na pelet – na drewno |
kg / s | 0,008 0,012 |
0,011 0,014 |
0,011 0,017 |
0,011 0,020 |
0,017 0,023 |
| Zalecone paliwo do aplikacji ręcznej | suche drewno o kaloryczności 15 – 17 MJ.kg-1, zawartość wody min. 12 % – maks. 20 %, średnica 80 – 150 mm | |||||
| Paliwo do automatycznego podawania – pelety | jakościowy pellet o średnicy 6 – 8 mm, długości od 10 do 40 mm i kaloryczności 15 – 18 MJ.kg-1 (biały pellet) | |||||
| Przeciętne zużycie paliwa – drewna przy mocy znamionowej | kg.g-1 | 5,6 | 7,2 | 7,6 | 9,2 | 10,1 |
| Zużycie na sezon grzewczy | 1 kW = 1 metr sześcienny paliwa | |||||
| Zalecana długość drewna | mm | 330 | 530 | 530 | 530 | 730 |
| Czas palenia przy nominalnej wydajności – na drewno | god. | 2 | 3 | 2 | 2 | 2,5 |
| Objętość wody w kotle | l | 78 | 109 | 109 | 160 | 131 |
| Strata hydrauliczna kotła | mbar | 0,22 | 0,23 | 0,23 | 0,23 | 0,23 |
| Minimalna zawartość zbiornika wyrównującego | l | 500 | 500 | 500 | 500 | 750 – pelet 2200 – drewno |
| Napięcie zasilania | V / Hz | 230 / 50 | ||||
| EKODESIGN | Tak | Tak | Tak | Tak | Tak | |
| Prawidłowa minimalna temperatura powrotnej wody podczas pracy wynosi 65 °C. | ||||||
| Prawidłowa temperatura kotła podczas pracy wynosi 80 – 90 °C. | ||||||
Palniki na pellet
Używany palnik na pelety do kotłów DC18SP, DC25SP, DC30SPX, DC32SP, DC40SPT
PALNIK NA PELETY ATMOS A25 (dla modeli DCxxSP(X)) – kod: H0048
PALNIK NA PELETY ATMOS A45 (dla model DC40SPT) – kod: H0352
Modele palników DCxxSP(X)(T) są wyposażone w funkcję automatycznego zamykania lub otwierania dopływu powietrza do palnika za pomocą serwonapędu podczas ogrzewania drewnem lub pelletem.
Wymagane paliwo: jakościowy pellet o średnicy 6 – 8 mm, długości od 10 do 40 mm i kaloryczności 15 – 18 MJ.kg-1 (biały pellet)
Wyświetlacz palnika: służy do wyświetlania aktualnego stanu palnika i ustawiania jego funkcji
Sterowanie palnikiem: elektroniczna regulacja AC07X, która steruje pracą przenośnika zewnętrznego, dwóch spiral zapłonowych i wentylatora według potrzeb kotła i systemu grzewczego. Elektronika jest zabezpieczona termostatem bezpieczeństwa kotła, termostatem bezpieczeństwa na doprowadzeniu pelet do palnika, czujnikiem obrotów wentylatora i fotokomórką do śledzenia płomienia. Praca palnika jest sygnalizowana na wyświetlaczu regulacji elektronicznej.
Zapalanie paliwa: automatyczne za pomocą dwóch elektrycznych spiral zapłonowych.
Podstawowe funkcje palinka:
Wyjścia rezerwowe R i R2 do sterowania wentylatorem wyciągowym kotła i pompą w obiegu kotła (podłączone fabrycznie)
Możliwość podłączenia czterech różnych czujników TS, TV, TK i TSV
TK – czujnik kotła lub czujnik środkowy na zbiorniku
TSV – czujnik spalin lub panelu solarnego
TS – czujnik dolny na zbiorniku
TV – czujnik górny na zbiorniku
- sterowanie wentylatorem kotła z palnika poprzez wyjście rezerwowe (R) (podłączone fabrycznie)
- sterowanie pompą kotła z palnika poprzez wyjście rezerwowe (R2) (podłączone fabrycznie)
- sterowanie palnikiem według dwóch temperatur na zbiorniku akumulacznym
- sterowanie systemem solarnym bezpośrednio z palnika
- automatyczny start palnika po spaleniu drewna dla kotłów DCxxSP(X)(T)
Palniki są przeznaczone wyłącznie na wysokiej jakości białe pelety z miękkiego drewna bez kory o średnicy ø 6 – 8 mm, o długości 10 – 40 mm i wartości opałowej 15 – 18 MJ.kg-1. palnik nie jest przeznaczony na peletki, które spiekają się w komorze spalania palnika. W takim przypadku niezbędne jest czyszczenie komory spalania palnika raz dziennie.
Do palnika ATMOS A25 przeznaczone są następujące przenośniki:
- Zasilacz ślimakowy palnika ATMOS A25 – DA1500 o długości 1,5 m i średnicy 75 mm
- Zasilacz ślimakowy palnika ATMOS A25 – DA2000 o długości 2 m i średnicy 75 mm
- Zasilacz ślimakowy palnika ATMOS A25 – DA2500 o długości 2,5 m i średnicy 75 mm
- Zasilacz ślimakowy palnika ATMOS A25 – DA3000 o długości 3 m i średnicy 75 mm
- Zasilacz ślimakowy palnika ATMOS A25 – DA4000 o długości 4 m i średnicy 75 mm
Do palnika ATMOS A45 przeznaczone są następujące przenośniki:
- Zasilacz ślimakowy palnika ATMOS A25 – DRA50 o długości 1,7 m i średnicy 80 mm
- Zasilacz ślimakowy palnika ATMOS A25 – DRA50 o długości 2,5 m i średnicy 80 mm
- Zasilacz ślimakowy palnika ATMOS A25 – DRA50 o długości 4 m i średnicy 80 mm
- Zasilacz ślimakowy palnika ATMOS A25 – DRA50 o długości 5 m i średnicy 80 mm
Kompaktowy zbiornik AZPD można podłączyć także do wszystkich kotłów kombinowanych na drewno i pellet








