Kombikessel für Holz und Pellets
- Spezifikationen
-
Vorteile des DCxxGSP Kessels
- Kombination der einzelnen Brennstoffarten möglich – der Brennstoffwechsel: Holz + Pellets (DCxxGSP)
- Austausch der einzelnen Brenner möglich – Sie können jederzeit zu einem anderen Medium übergehen
- Hoher Wirkungsgrad bei den einzelnen Brennstoffarten – praktisch der gleiche Wirkungsgrad wie bei den speziellen Kesseln für Pellets (bis 92,3 %)
- Platzersparnis
- Ein Schornstein und ein Rauchrohr
- Ökobetrieb – bei allen Arten der Beheizung
- Automatische umschaltung möglich von Holz auf Pellet
Die empfohlene Schaltung ist die Kesselschaltung mit dem Laddomat 22 oder einem Thermoregulierungsventil mit 500 bis 1000 l Ausgleichsbehälter. Eine weitere Möglichkeit ist die Kesselinstallation mit Pufferspeichern mit dem erforderlichen Volumen (z. B. 2000 l), die die zusätzliche Beheizung mit Wärmespeicherstromermöglichen, oder der Anschluss von Solarpaneelen.
Die ATMOS Kessel sollen immer mit der Rücklaufanhebung zB. Laddomat 22, Thermoregelventil oder Dreiwegermischer mit Servoantrieb angeschlossen werden.
Die Rücklauftemperatur muss jedoch über 65 °C und Kesseltermperatur (Vorlauf) über 80 °C sein.
Alle Kessel sind mit der thermichen Ablaufsicherung ausgerüstet.
- Kessels mit Kompaktpelletbehälter AZPD 240 B mit dem pneumatischen Pelletstransport ATMOS APS 250 S
- Kessel mit dem Förderschnecke DA1500 und Standars Pelletsbehälter 300 l
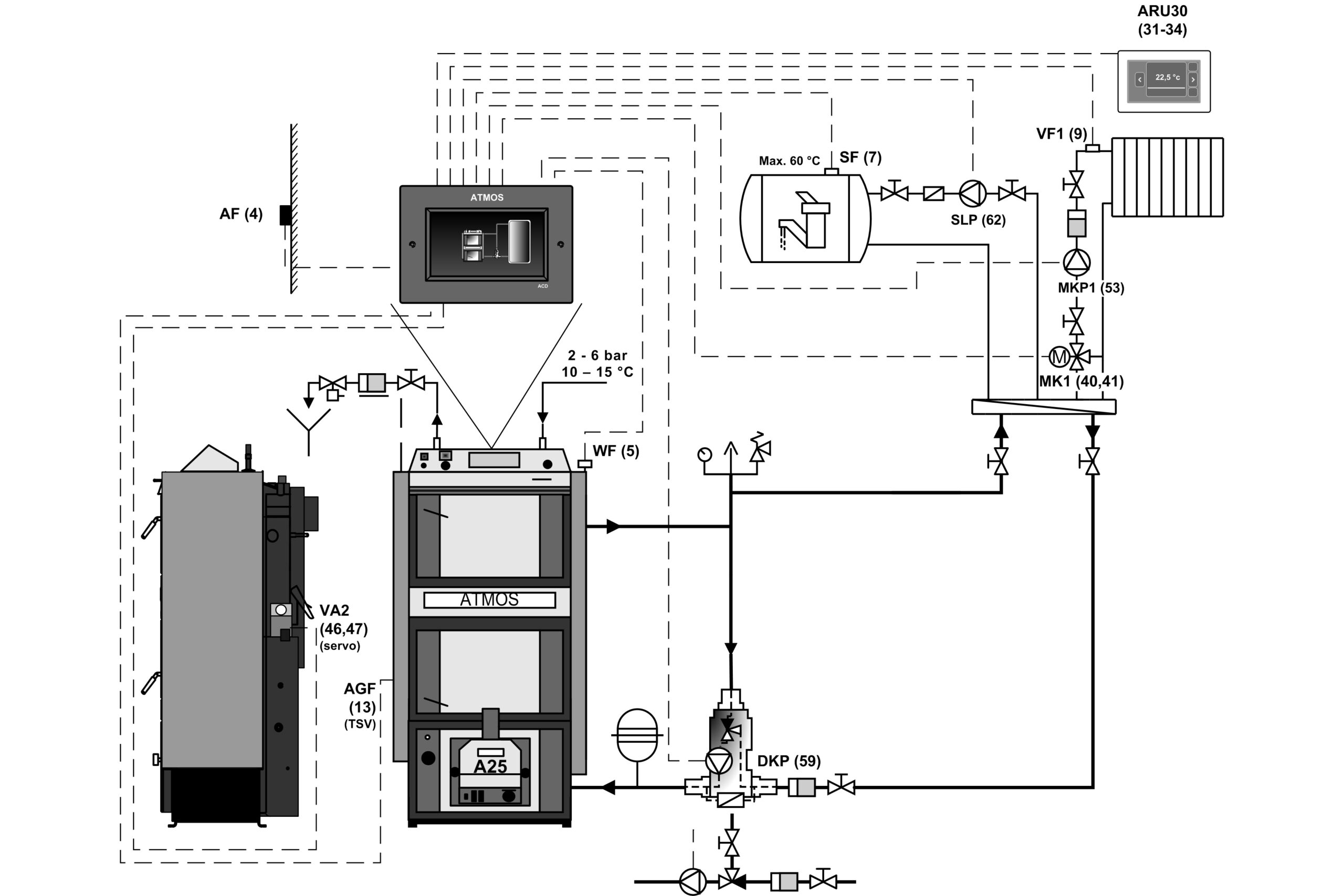
- Kesselanschluss mit Äquithermregelung ACD 03/04, ohne Pufferspeicher
- Kesselanschluss mit äquithermer Regelung ACD 03/04, mit Pufferspeicher
- Kesselanschluss ohne ACD 03/04 Äquithermregelung, Pufferspeicher mit schwimmendem Kessel
Kesselregulation
Der Betrieb des Kessels wird vollautomatisch auf die erforderliche Wasseraustrittstemperatur geregelt, um den höchstmöglichen Kesselwirkungsgrad und beste Verbrennungsqualität zu gewährleisten. Dies geschieht für:
- Feuerungszugregler HONEYWELL
- Servoklappe Belimo – Abgastemperaturfühler bei DCxxGSP
- Kesselthermostat
- Rauchgasthermostat
- Saugzugventilator
- Pumpenthermostat
- Umschalter
Kessel und Brenner DCxxGSP sind in der Version (Modell ab 2018) mit der Funktion des automatischen Schließens oder Öffnens der Luftzufuhr zum Kessel / Brenner durch einen Stellantrieb beim Heizen mit Holz oder Pellets ausgestattet.
Die Kessel sind mit einem Abgastemperaturfühler AGF2 und einem Kesselwassertemperaturfühler KTF20 für die Funktion des automatischen Brennerstarts nach der Holzverbrennung ausgestattet. Darüber hinaus sind die Kessel mit zwei Fühlern (TV und TS) KTF20 ausgestattet, um den Brenner nach zwei Temperaturen am Speicher zu steuern. Das gesamte Set wird in Maximalausstattung, für vollautomatischen Betrieb und einfache Installation „plug and play“ verkauft.
- Servoklappe Belimo
- Schaltfeld – Standardregelung
Aufbau des Panels:
Hauptschalter, Sicherheitsthermostat, Thermometer, Regelungsthermostat und Abgasthermostat
Die elektromechanische Regelung ist die optimale Lösung der Steuerung des Kesselbetriebes (Lüfters) auf einfache Art und Weise. Die Panelausführung mit der Standardregelung ist die Grundausführung für alle hergestellten Kessel.
Äquitherme Steuerung ACD 03
Jeder Kessel kann mit einer modernen Touch-Elektroniksteuerung ATMOS ACD 03 zur Steuerung des gesamten Heizsystems in Abhängigkeit von Außentemperatur, Raumtemperatur und Uhrzeit ausgestattet werden. Diese Regelung ist in der Lage, den Kessel selbst mit einem Ventilator mit vielen anderen Funktionen zu steuern.
- Schaltfeld – elektronische Regelung ATMOS ACD 03
Spezifikationen
| Beschreibung des kessels – Zeichnung | |||
| 1. | Kesselkörper | 27. | Feuerbeständiges Formstück – Halbmond (Türblende) (beim Heizen mit Holz) |
| 2. | Fülltür (beim Heizen mit Holz) | 28. | Brenner für Pellets ATMOS A25 / A45 (DC40GSP) |
| 3. | Reinigungstür (beim Heizen mit Holz) | 29. | Feuerbeständiges Formstück – Seite |
| 4. | Abzugsventilator | 30. | Rauchgasthermostat 2 |
| 5. | Hitzebeständiges Formstück – Düse | 31. | Feuerbeständiges Formstück – Kugelr. – (beim Heizen mit Holz) |
| 6. | Bedienungstafel | 32. | Feuerbeständiges Formstück – hintere Stirnseite des Kugelr. – (beim Heizen mit Holz) |
| 7. | Sicherheitsthermostat (Vorsicht – bei Überhitzung drücken) | 33. | Feuerbeständiges Formstück – verlängerung des Kugelraum (Raumn für Holz – DC40GSP) |
| 8. | Regulationsklappe | 34. | Pumpenthermostat |
| 9. | Feuerbeständiges Formstück – verlängerung des Kugelraum (Raumn für Pellets – DC40GSP) | 35. | Sicherung (6,3A) 5×20/T6,3A/1500 – typ H |
| 10. | Feuerbeständiges Formstück – Kugelraum – (beim Heizen mit Pellets) | 36. | Rauchgasthermostat 1 |
| 11. | Dichtung für Düse – 12 x 12 | 37. | Schalter (Umschalter) I-O-II |
| 12. | Tür – für den Brenner für Pellets | 38. | Endschalter mit Taste |
| 13. | Anheizklappe | 39. | Abgasbremser – mittlere Verbrenngskammer (außer DC25GSP) – untere Verbrenngskammer (nur bei DC18GSP, DC40GSP) |
| 14. | Feuerbeständiges Formstück hintere Stirnseite vom Kugelraum – (beim Heizen mit Pellets) | 40. | Abgasbremser – Turbulator |
| 15. | Reinigungsdeckel | 41. | Sibraldichtung unter den Brenner |
| 16. | Rohrwärmetauscher | 42. | Messstelle für den Abgasanalysator |
| 17. | Hebel der Anheizklappe | 43. | Türenblende (DC40GSP) |
| 18. | Thermometer | 44. | Modul AD08 |
| 19. | Rahmenblende | 45. | Feuerbeständiges Formstück – verlängerung des Düse (Würfelstein) – (DC40GSP) |
| 20. | Schalter mit Kontrolllampe | 46. | Kondensator für Abzugventilator – 1μF |
| 21. | Servoklappe – Servomotor BELIMO | ||
| 22. | Zugregler – Honeywell FR 124 | K | – Stutzen des Rauchabzugskanals |
| 23. | Kühlschleife gegen Überhitzung | L | – Vorlauf |
| 24. | Ventilator-Regelthermostat | M | – Rücklauf |
| 25. | Türfüllung – Sibral | N | – Muffe für Einlasshahn |
| 26. | Türdichtung – Schnur 18 x 18 | P | – Muffe für den Sensor des die Kühlschleife steuernden Ventils (TS 131, STS 20) |
| Masse (mm) |
||||
| DC18GSP | DC25GSP | DC30GSP | DC40GSP | |
| A | 1755 | 1755 | 1755 | 1755 |
| B1 / B2 | 830 / 1365 | 1030 / 1565 | 1030 / 1565 | 1230 / 1792 |
| C | 680 | 680 | 680 | 680 |
| D | 1445 | 1445 | 1445 | 1445 |
| E | 150 / 152 | 150 / 152 | 150 / 152 | 150 / 152 |
| F | 87 | 87 | 87 | 87 |
| G | 204 | 204 | 204 | 204 |
| H | 1507 | 1507 | 1507 | 1507 |
| CH | 256 | 256 | 256 | 256 |
| I | 256 | 256 | 256 | 256 |
| J | 6/4″ | 6/4″ | 6/4″ | 6/4″ |
| Spezifikationen | Kesseltyp |
||||
| DC18GSP | DC25GSP | DC30GSP | DC40GSP | ||
| Kesselwärmeleistung – Pellets – Holz |
kW | 4,5 – 18 19 |
6 – 20 25 |
6 – 20 29,8 |
9 – 30 40 |
| Kesselfeurungswärmeleistung – Pellets – Holz |
kW | 4,9 – 19,4 20,8 |
6,5 – 21,6 27,0 |
6,5 – 21,6 32,6 |
9,7 – 32,3 43,9 |
| Heizfläche | m2 | 3,2 | 4,1 | 4,1 | 4,9 |
| Volumen des Brennstoffschachts | dm3 (l) | 80 | 120 | 125 | 160 |
| Maße der Füllöffnung | mm | 450 x 260 | 450 x 260 | 450 x 260 | 450 x 260 |
| Vorgeschriebener Schornsteinzug – Pellets – Holz |
Pa / mbar | 16 / 0,16 16 / 0,16 |
18 / 0,18 18 / 0,18 |
18 / 0,18 20 / 0,20 |
20 / 0,20 22 / 0,22 |
| Maximaler Betriebswasserüberdruck | kPa / bar | 250 / 2,5 | 250 / 2,5 | 250 / 2,5 | 250 / 2,5 |
| Gewicht des Kessels | kg | 547 | 659 | 656 | 768 |
| Durchmesser des Abzugkanals | mm | 150 / 152 | 150 / 152 | 150 / 152 | 150 / 152 |
| Abdeckung des Elektroteils | IP | 20 | 20 | 20 | 20 |
| Elektrische Anschlussleistung (Hilfstrombedarf) – Start (Zündung) – Pellets (max.) – Betrieb – Pellets (max.) – Betrieb – Holz (max.) |
W | 522 (572) / 1042 (1092) 42 (92) 50 |
572 / 1092 97 50 |
||
| Elektrische Hilfstrombedarf bei Bereitschaftsmodus |
W | 3,3 | |||
| Anheizmodus Pellets / Holz | automatisch / manuell | ||||
| Wirkungsgrad des Kessels (Direkt) – Pellets – Holz |
% | 92,7 91,5 |
92,8 92,5 |
92,8 91,4 |
92,8 91,2 |
| Kesselklasse | 5 | 5 | 5 | 5 | |
| Kesselkategorie | 1 | ||||
| Betriebsmodus | nicht kondensiert | ||||
| Festbrennstoffkessel mit Kraft-Wärme-Kopplung | nein | ||||
| Kombiheizgerät | nein | ||||
| Klasse (Energy efficiency class) | A+ | A+ | A+ | A+ | |
| Abgastemperatur bei Nenn-Wärmeleistung gemäß EN303-5 – Pellets – Holz |
°C | 121 137,5 |
114 126,8 |
114 148,4 |
116 134,6 |
| Abgastemperatur / zug zur Berechnung des Abgasweges (Schornstein) – Holz |
°C / Pa | 158 / 16 |
147 / 18 |
168 / 20 |
155 / 22 |
| GewichtsdurchflussderAbgase bei einer Nennleistung – Pellets – Holz |
Kg / s | 0,010 0,011 |
0,011 0,014 |
0,011 0,017 |
0,017 0,023 |
| Vorgeschriebener Brennstoff | trockenes Holz (Stückholz) mit einer Heizleistung von 15 – 17 MJ/kg-1, Wassergehalt 12 % – 20 %, Durchmesser 80 – 150 mm | ||||
| Brennstoff für automatische Beladung – Pellets | Holzpellets nach DIN – mit dem Durchmesser 6 – 8 mm und Heizwert 15 – 18 MJ/kg-1 |
||||
| Durchschnittsverbrauch des Brennstoffes für Holz bei Nenn-Wärmeleistung | Kg.St-1 | 5,1 | 6,1 | 7,7 | 10,1 |
| für die Heizsaison | 1 kW = 1 Raummeter |
||||
| Vorgeschriebene Holzlänge | mm | 330 | 530 | 530 | 730 |
| Brenndauer bei Nennleistung – Holz | Std. | 2 | 2 | 2 | 2,5 |
| Wasservolumen im Kessel | l | 69 | 100 | 100 | 131 |
| Hydraulischer Verlust des Kessels | mbar | 0,21 | 0,22 | 0,22 | 0,21 |
| Minimales Volumen des Ausgleichsbehälters | l | 500 | 500 | 500 | 750 – Pellets 2200 – Holz |
| Anschlussspannung | V / Hz | 230 / 50 |
|||
| Die vorgeschriebene Mindesttemperatur des Rückflusswassers während des Betriebs beträgt 65 °C. Die vorgeschriebene Betriebstemperatur des Kessels beträgt 80 – 90 °C. |
|||||
Der Pelletsbrenner Atmos A25 (für Modellen DC18GSP, DC25GSP, DC30GSP)
Der Pelletsbrenner Atmos A45 (für Modell DC40GSP)
Die Kessel und Brenner besitz im Holzvergaserbereich eine dicht schliessende Luftklappe für die Stillstandsphase. Dadurch wird eine Beeinträchtigung im Wechselbetrieb verhindert, da der Kessel keine Falschluft anziehen kann.
Vorgeschriebener Brennstoff: hochwertige Holzpellets (weiß) mit Durchmesser von 6 bis 8 mm, Länge von 5 bis 25 mm und Brennwert 16 – 19 MJ.kg-1.
Display des Brenners: dient zur Anzeige des aktuellen Brennerzustands und zur Einstellung der Funktionen.
Brennersteuerung: durch elektronische Regelung AC07X, die den Lauf der externen Förderschnecke, zwei Glühspiralen und den Ventilator nach Forderungen des Kessels und des Heizsystems steuert. Die Elektronik wird durch Sicherheitsthermostat des Kessels, Sicherheitsthermostat an Pelletzufuhr zum Brenner, Drehzahlgeber am Ventilator und Photozelle für Flammeaufnahme gesichert. Die Brennerfunktion wird auf dem Display der elektronischen Regelung signalisiert.
Brennstoffzündung: automatisch mit Hilfe von zwei Glühspiralen.
Grundfunktionen des Brenners:
Möglichkeit der Nutzung von zwei Reserveausgängen R und R2 für verschiedene Anwendungen
Möglichkeit der Schaltung von vier verschiedenen Sensoren TS, TV, TK und TSV
TS – unterer Sensor am Behälter
TV – oberer Sensor am Behälter
TK – Sensor des Kessels oder mittiger Sensor am Behälter
TSV – Sensor für Abgase oder Solarpanel
- Brennersteuerung nach zwei Temperaturen am Ausgleichsbehälter (TV und TS)
- Steuerung des Kessellüfters vom Brenner mit Hilfe des Reserveausganges (A25)
- Steuerung des Kesselpumpe vom Brenner mit Hilfe des Reserveausganges (A25)
- Steuerung des Solarsystems direkt vom Brenner A25
- Automatischer Start des Brenners nach dem Ausbrennen des Holzes bei den Kesseln DCxxGSP
Die Brenner sind nur für die Holzpellets (ohne Rinde), ø 6 – 8 mm, Länge 10 – 25 mm und von Heizwert 16 – 19 MJ.kg-1. Man soll nicht die Pellets verheizen,die die Schlacke machen. In einem solchen Fall muss die Brennkammer täglich gereinigt werden. Oder den Brenner mit pneumatische Reinigung der Brennerschale (Zubehör Atmos).
Für Brenner ATMOS A25 sind folgende Förderschnecke bestimmt:
- Förderschnecke DA1500 mit einer Länge von 1,50 m und einem Durchmesser von 75 mm
- Förderschnecke DA2000 mit einer Länge von 2 m und einem Durchmesser von 75 mm
- Förderschnecke DA2500 mit einer Länge von 2,5 m und einem Durchmesser von 75 mm
- Förderschnecke DA3000 mit einer Länge von 3 m und einem Durchmesser von 75 mm
- Förderschnecke DA4000 mit einer Länge von 4 m und einem Durchmesser von 75 mm
Für Brenner ATMOS A45 sind folgende Förderschnecke bestimmt:
- Förderschnecke DRA50 mit einer Länge von 1,70 m und einem Durchmesser von 80 mm
- Förderschnecke DRA50 mit einer Länge von 2,5 m und einem Durchmesser von 80 mm
- Förderschnecke DRA50 mit einer Länge von 4 m und einem Durchmesser von 80 mm
- Förderschnecke DRA50 mit einer Länge von 5 m und einem Durchmesser von 80 mm
Oder die Förderschnecken DRA25 für die Nutzung von Pelletsplatzsparbehälter AZPD.





