Le caldaie combinate ATMOS DC18SP, DC25SP, DC30SPX, DC32SP e DC40SPT offrono una combustione ecologica della legna a gassificazione, a gassogeno, in combinazione con un bruciatore a pellet. Le caldaie di questa serie consentono il riscaldamento, alternativamente, in manuale a legna e completamente in automatico a pellet. In caso di necessità, naturalmente, la caldaia può essere fornita senza il bruciatore, da acquistare in un secondo momento oppure preso dalla caldaia precedente.
Il corpo delle caldaie è costituito da tre camere, posizionate una sopra l’altra. Le due camere superiori servono per la gassificazione della legna, come nelle classiche caldaie a gassificazione della nostra produzione standard. La terza camera, la più bassa, è equipaggiata nella parte anteriore del bruciatore richiesto e rivestita in ceramica per garantire una qualità di combustione ottimale. I due sistemi di combustione sono separati da una barriera d’acqua che ne riduce l’interferenza; grazie a ciò la caldaia, impiegando vari combustibili, raggiunge un’elevata efficienza. Essendo i fumi convogliati mediante un solo condotto di espulsione, è sufficiente un solo camino.
- Dati tecnici
-
Caldaia combinata per legna e pellet
-
Rendimento della caldaia per tipo 88,9 - 92,5 %
Pregi delle caldaie ATMOS
- possibile combinazione dei singoli tipi di combustibile – alternanza dei combustibili, senza modificare la caldaia, legno + pellet
- alta efficacia utilizzando i singoli combustibili – la stessa delle caldaie speciali a pellet (fino al 92,3 % a potenza nominale)
- soluzione piu economica – sommando i costi per acquistare due caldaie, il loro collegamento e l’aspirazione dei fumi (canna fumaria), ci rendiamo conto che una sola caldaia, anche se piu cara, e economicamente piu vantaggiosa
- piccolo ingombro – rispetto ad avere piu caldaie
- una canna fumaria e un condotto per il fumo
- funzionamento ecologico – caldaia conforme alla norma ÈSN EN 303-5 classe 5
- possibilità di scelta sportello sinistro/destro
- la caldaia dispone della funzione di accensione automatica del bruciatore a pellet, una volta terminata la combustione della legna
- DC18SP, DC25SP, DC30SPX, DC32SP
- DC40SPT
Installazione
- Caldaia con contenitore compatto AZPD e trasporto pneumatico APS250S
- Caldaia DCxxSP con serbatoio compatto AZPD 300 C con un volume di 300 l. In questo serbatoio vengono immagazzinati 195 kg di pellet.
- Caldaia DCxxSP con contenitore pellet standard da 500 l
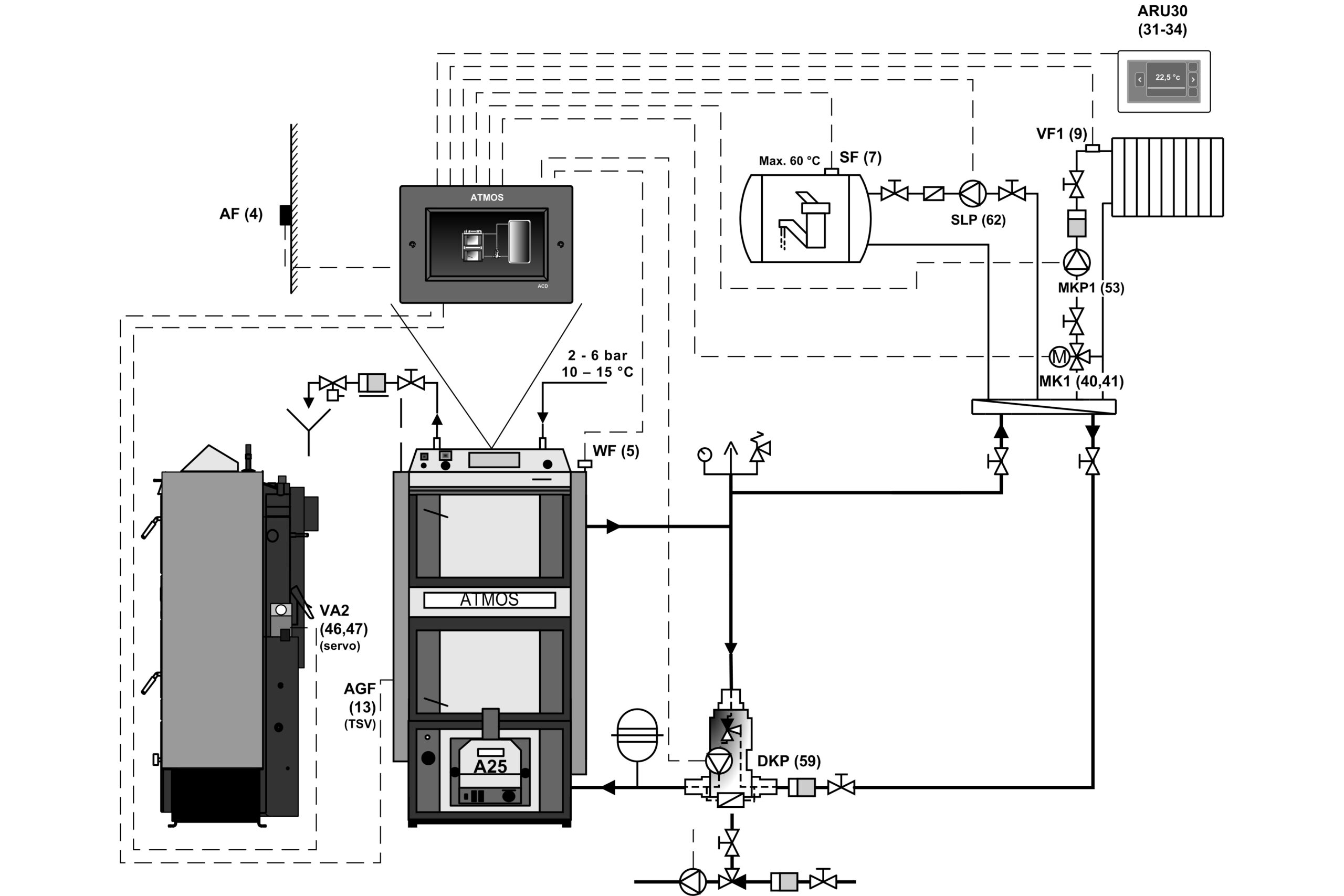
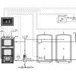
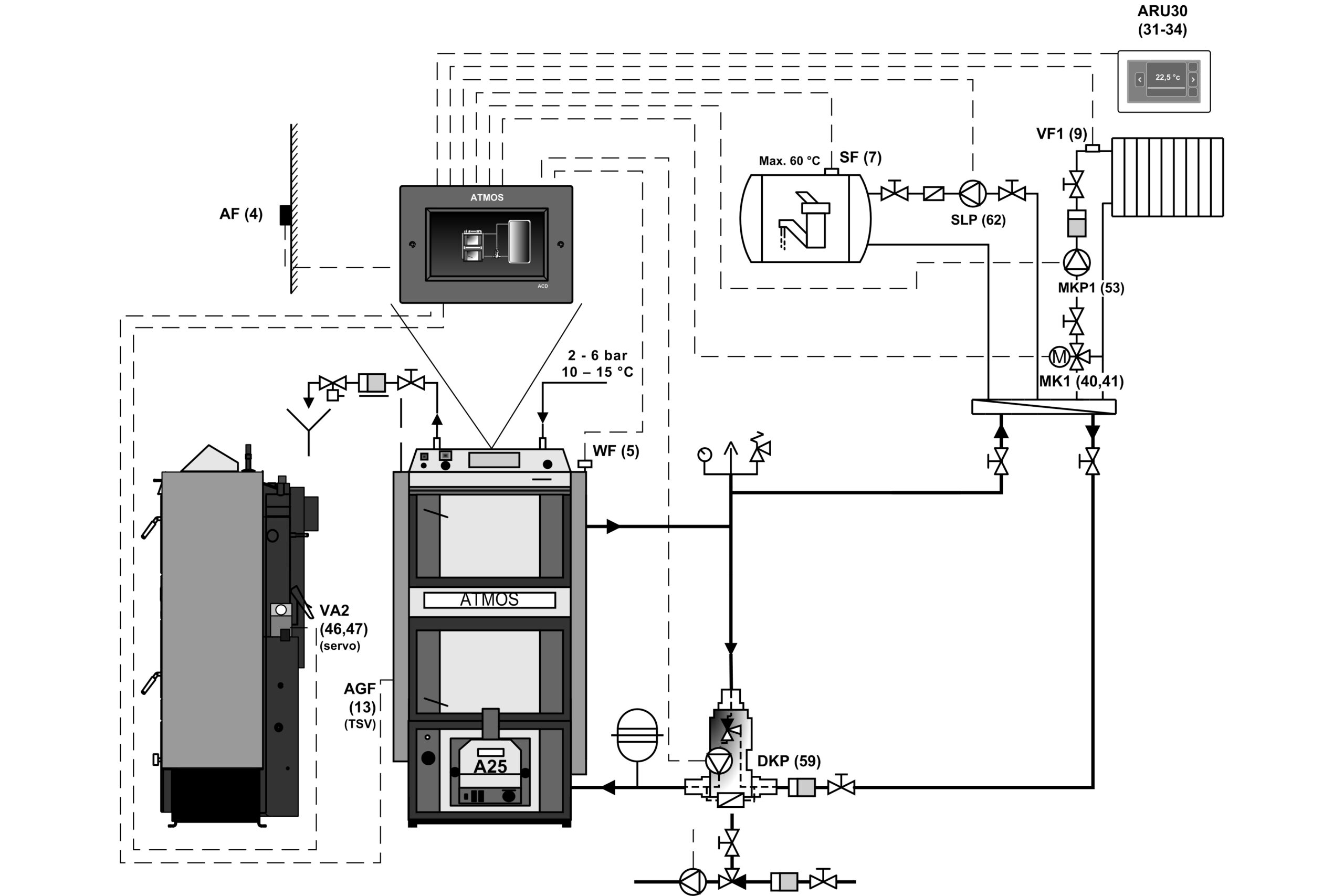
- Caldaia DCxxSP con serbatoi di accumulo e controllo equitermico ACD 03
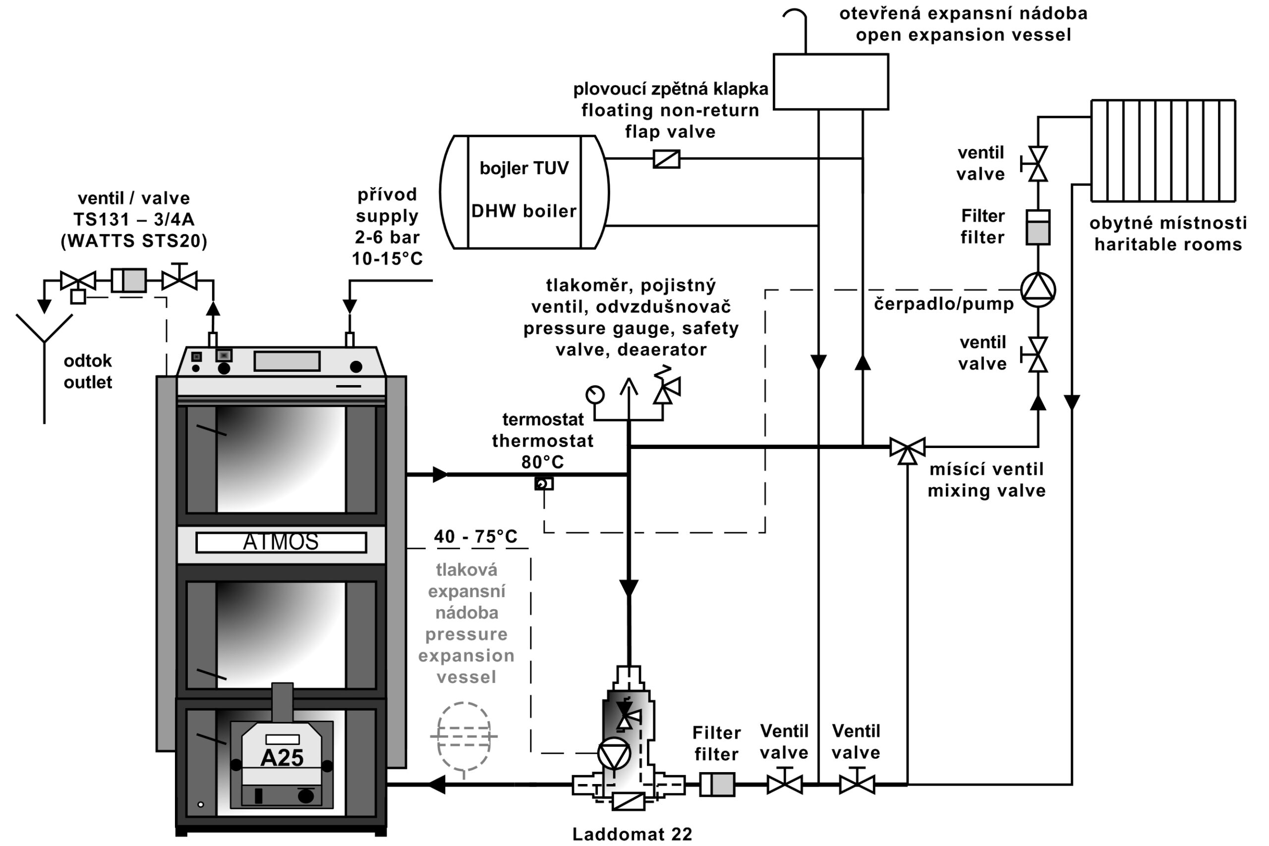
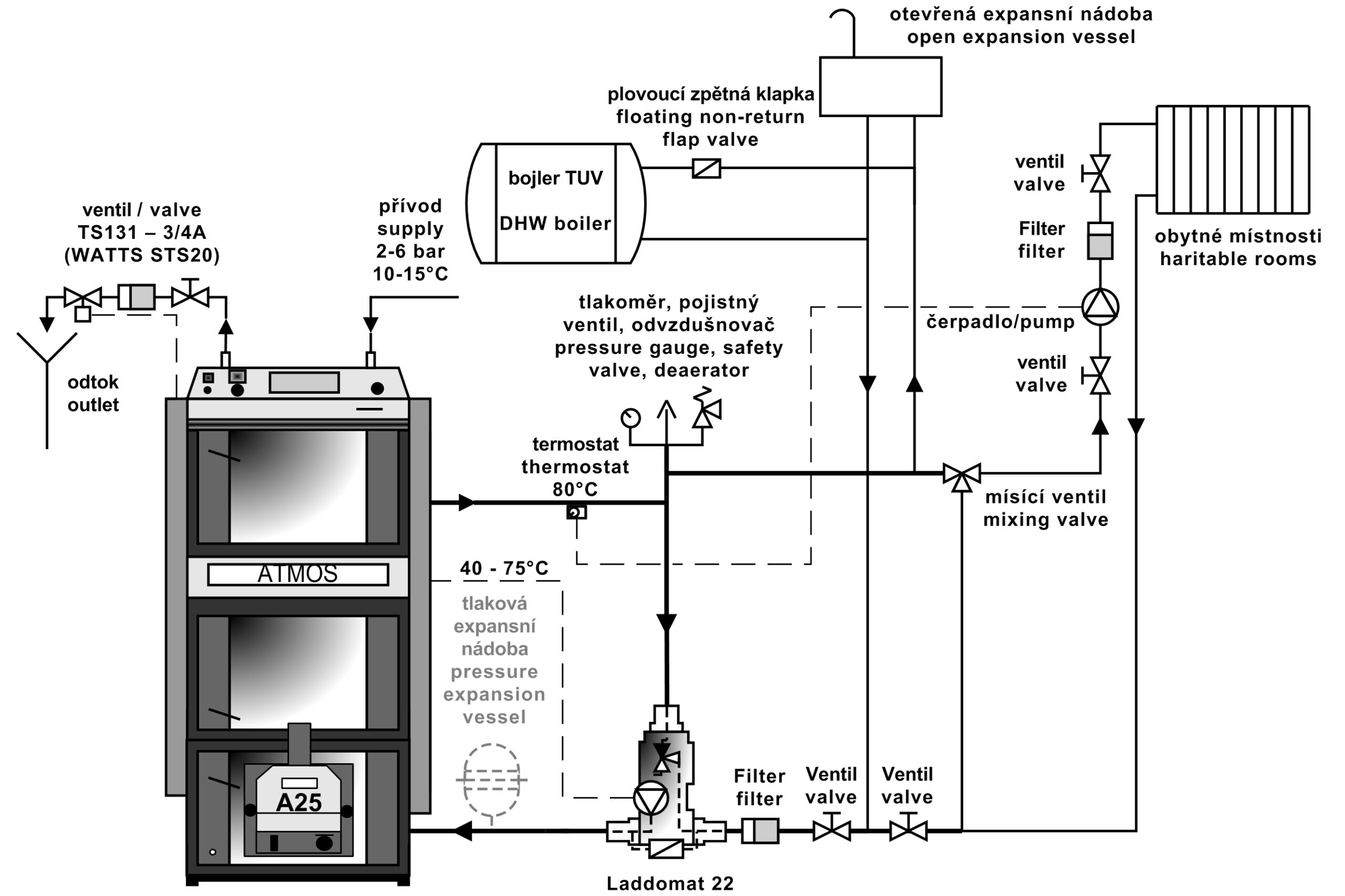
- Caldaia DCxxSP con Laddomat 22
Collegamento consigliato caldaia: con Laddomat 22 o valvola di termoregolazione con serbatoio di accumulo da 500 – 1000 l. Oppure, in alternativa, con serbatoi di accumulo dalla capacità idonea (ad esempio 2000 l), che consentono inoltre il riscaldamento del serbatoio di accumulo con elettricità o il collegamento di pannelli solari.
Regolazione delle caldaie
Il funzionamento della caldaia viene gestito completamente in automatico, alla temperatura richiesta dell’acqua in uscita, per assicurare la massima efficacia della caldaia e la migliore qualita della combustione. Per questo serve:
- Regolatore tiraggio Honeywell FR 124
- Termostato di regolazione
- Termostato gas combusti
- Termostato di sicurezza pompa
- Interruttore principale e commutatore del funzionamento della caldaia
Per il riscaldamento a legna o pellet, i modelli delle caldaie e dei bruciatori DCxxSP(X)(T) a partire dal 2018 dispongono della funzione di chiusura o apertura automatica dell’immissione aria alla caldaia/bruciatore, con servocomando.
Le caldaie sono equipaggiate di sonda temperatura fumi AGF2 e sensore temperatura acqua caldaia KTF20 necessari per l’accensione automatica del bruciatore, una volta terminata la combustione della legna. Inoltre, le caldaie sono dotate di due sensori (TV e TS) KTF20 per il controllo del bruciatore in funzione delle due temperature sul serbatoio di accumulo. L’intero set viene quindi venduto con il massimo allestimento, per una modalità di funzionamento completamente automatica e una semplice installazione “plug and play“.
- Regolatore di tiraggio FR 124
- Condotto espulsione fumi, ventilatore aspirante
- Servocomando BELIMO, Serranda aria
- Pannello di controllo con regolazione standard
Composizione del pannello:
Interruttore principale, termostato di sicurezza, termometro, termostato di regolazione, termostato di gas combust
La regolazione elettromeccanica rappresenta una soluzione ottimale per il controllo del funzionamento della caldaia (ventilatore) in modo semplice. Per tutte le caldaie in produzione viene usato, di serie, il pannello con la regolazione standard.
Regolazione in curva climatica ACD 03
Tutte le caldaie possono essere equipaggiate, in un secondo momento, con la moderna centralina elettronica di regolazione con touch screen ATMOS ACD 03 per il controllo dell’intero impianto di riscaldamento in funzione della temperatura esterna, della temperatura ambiente e degli orari. La centralina è in grado di controllare la caldaia stessa con il ventilatore, nonché molte altre funzioni.
- Pannello di controllo caldaia con regolazione in curva climatica ATMOS ACD 03
Dati tecnici
- Caldaie DCxxSP(X)
| Legenda disegni caldaie | |||
| 1. | Corpo caldaia | 25. | Pannello portello – Sibral |
| 2. | Sportello alimentazione | 26. | Guarnizione sportello – cordone 18 x 18 |
| 3. | Sportello ceneri | 27. | Profilato refrattario – mezzaluna (schermo dello sportello) |
| 4. | Ventilatore di tiraggio | 28. | Il bruciatore per pellet ATMOS A25 |
| 5. | Profilato laterizio refrattario – ugello | 29. | Regolazione di aria primaria |
| 6. | Quadro comandi | 30. | Regolazione di aria secondaria |
| 7. | Termostato di sicurezza (Attenzione – va premuto in caso di surriscaldamento) | 31. | Profilato laterizio refrattario – vano sferico – legna |
| 8. | Serranda di regolazione | 32. | Profilato laterizio refrattario – e posteriore del vano sferico – legna |
| 9. | Profilato laterizio refrattario – allungamento del vano sferico – (Kombi) – pellet | 33. | Termostato di sicurezza pompa |
| 10. | Profilato laterizio refrattario – vano sferico – pellet | 34. | Fusibile (6,3A) T6,3A/1500 – tipo H |
| 11. | Uarnizione – ugelli – 12 x 12 | 35. | Termostato gas combusti |
| 12. | Sportello – per il bruciatore a pellet | 36. | Commutare l‘interruttore I-0-II |
| 13. | Serranda di accensione | 37. | Finecorsa con pulsante |
| 14. | Profilato laterizio refrattario – frontale posteriore del vano sferico – pellet | 38. | Condensatore per il ventilatore di scarico – 1μF |
| 15. | Coperchio pulizia | 39. | Guarnizione sotto bruciatore in Sibral |
| 16. | Schermatura | 40. | Punto di misurazione per analizzatore fumi |
| 17. | Tirante serranda accensione | 41. | Servocomando Belimo con serranda |
| 18. | Termometro | 42. | Modulo AD03 |
| 19. | Schermatura cornice | ||
| 20. | Interruttore con spia | K | – collo canna fumaria |
| 21. | Turbolatore ((solo per i mod. DC30SPX) | L | – uscita acqua dalla caldaia |
| 22. | Regolatore tiraggio Honeywell FR 124 | M | – entrata acqua nella caldaia |
| 23. | Nodo di raffreddamento antisurriscaldamento | N | – manicotto per il rubinetto di carico |
| 24. | Termostato di regolazione | P | – manicotto sensore della valvola che controlla il nodo di raffreddamento (TS 131, STS 20) |
- Caldaie DC40SPT
| Legenda disegni caldaie DC40SPT | |||
| 1. | Corpo caldaia | 26. | Guarnizione sportello – cordone 18 x 18 |
| 2. | Sportello alimentazione | 27. | Profilato refrattario – mezzaluna (schermo dello sportello) |
| 3. | Sportello ceneri | 28. | Il bruciatore per pellet ATMOS A45 SPT |
| 4. | Ventilatore di tiraggio | 29. | Profilato refrattario – laterale del focolare |
| 5. | Profilato laterizio refrattario – ugello |
31. | Profilato refrattario – vano sferico – legna |
| 6. | Quadro comandi | 32. | Profilato refrattario – e posteriore del vano sferico – legna |
| 7. | Termostato di sicurezza (Attenzione – va premuto in caso di surriscaldamento) |
33. | Profilato refrattario – estensione dello spazio sferico (camera di riscaldamento a legna) |
| 8. | Serranda di regolazione | 34. | Termostato per la pompa |
| 9. | Profilato laterizio refrattario – allungamento del vano sferico – (Kombi) – pellet |
35. | Fusibile (6,3A) T6,3A/1500 – tipo H |
| 10. | Profilato laterizio refrattario – vano sferico – pellet |
36. | Termostato gas combusti |
| 11. | Uarnizione – ugelli – 12 x 12 | 37. | Commutare l‘interruttore I-0-II |
| 12. | Sportello – per il bruciatore a pellet | 38. | Finecorsa con pulsante |
| 13. | Serranda di accensione | 41. | Guarnizione sotto bruciatore in Sibral |
| 14. | Profilato laterizio refrattario – frontale posteriore del vano sferico – pellet |
42. | Punto di misurazione per analizzatore fumi |
| 15. | Coperchio pulizia | 43. | Schermo della porta |
| 16. | Scambiatore di calore a tubi | 44. | Modulo AD03 |
| 17. | Tirante serranda accensione | 45. | Profilato refrattario – prolunga ugello (cubo) |
| 18. | Termometro | 46. | Condensatore per il ventilatore di scarico – 1μF |
| 19. | Schermatura cornice | ||
| 20. | Interruttore con spia | ||
| 21. | Turbolatore ((solo per i mod. DC30SPX) | K | – collo canna fumaria |
| 22. | Regolatore tiraggio Honeywell FR 124 | L | – uscita acqua dalla caldaia |
| 23. | Nodo di raffreddamento antisurriscaldamento | M | – entrata acqua nella caldaia |
| 24. | Termostato di regolazione | N | – manicotto per il rubinetto di carico |
| 25. | Pannello portello – Sibral | P | – manicotto sensore della valvola che controlla il nodo di raffreddamento (TS 131, STS 20) |
| Dimensioni | |||||
| DC18SP | DC25SP | DC30SPX | DC32SP | DC40SPT | |
| A | 1695 | 1695 | 1695 | 1772 | 1755 |
| B1 | 757 | 957 | 957 | 957 | 1230 |
| B2 | 1301 | 1501 | 1501 | 1501 | 1792 |
| C | 643 | 643 | 643 | 678 | 680 |
| D | 1375 | 1375 | 1375 | 1448 | 1445 |
| E | 150 / 152 | 150 / 152 | 150 / 152 | 150 / 152 | 150 / 152 |
| F | 65 | 65 | 65 | 70 | 87 |
| G | 207 | 207 | 207 | 184 | 204 |
| H | 1436 | 1436 | 1436 | 1507 | 1507 |
| CH | 212 | 212 | 212 | 212 | 256 |
| I | 212 | 212 | 212 | 212 | 256 |
| J | 6/4″ | 6/4″ | 6/4″ | 6/4″ | 6/4″ |
| Dati tecnici | Tipo di caldaia |
|||||
| DC18SP | DC25SP | DC30SPX | DC32SP | DC40SPT | ||
| Potenza termica della caldaia – su pellet – su legno |
kW | 4,5 – 15 20 |
6 – 20 27 |
6 – 20 30 |
6 – 20 35 |
9 – 30 40 |
| Apporto termico della caldaia – su pellet – su legno |
kW | 4,9 – 16,2 22,2 |
6,5 – 21,9 27 |
6,5 – 21,9 33,4 |
6,5 – 21,9 39,4 |
9,7 – 32,3 43,9 |
| Superficie di riscaldamento | m2 | 2,5 | 3,3 | 3,3 | 3,8 | 4,9 |
| Capienza pozzetto combustibile | dm3 (l) | 66 | 100 | 100 | 140 | 160 |
| Dimensione apertura di caricamento | mm | 450 x 260 | 450 x 260 | 450 x 260 | 450 x 260 | 450 x 260 |
| Tiraggio raccomand. di canna fumaria | Pa / mbar | 15 / 0,15 20 / 0,20 |
18 / 0,18 23 / 0,23 |
18 / 0,18 23 / 0,23 |
18 / 0,18 24 / 0,24 |
20 / 0,20 22 / 0,22 |
| Massima pressione idrica di lavoro | kPa / bar | 250 / 2,5 | 250 / 2,5 | 250 / 2,5 | 250 / 2,5 | 250 / 2,5 |
| Peso complessivo caldaia | kg | 435 | 531 | 537 | 596 | 768 |
| Diametro raccordo di tiraggio | mm | 150 / 152 | 150 / 152 | 150 / 152 | 150 / 152 | 150 / 152 |
| Copertura parte elettrica | IP | 20 | 20 | 20 | 20 | 20 |
| Alimentazione elettrica – All’avvio è – su pellet (max.) – Durante il funzionamento – su pellet (max.) – Durante il funzionamento – su legno |
W | 522 (572) / 1042 (1092) 42 (92) 50 |
530 / 1097 97 50 |
|||
| Potenza elettrica assorbita in modalità standby |
W | 3,3 | 3,3 | 3,3 | 3,3 | 3,3 |
| Modalità di accensione |
automatica / manuale | |||||
| Rendimento caldaia – su pellet – su legno |
% | 92,5 90,1 |
91,2 89,9 |
91,2 89,9 |
91,2 88,9 |
92,8 91,0 |
| Classe caldaia | 5 | 5 | 5 | 5 | 5 | |
| Categoria della caldaia | 1 | |||||
| Modalità di lavoro | senza condensazione | |||||
| Caldaia a combustibile solido con unità di cogenerazione | No | |||||
| Impianti combinati anche per il riscaldamento dell’acqua calda | No | |||||
| Classe di efficienza energetica | A+ | A+ | A+ | A+ | A+ | |
| Temperatura gas combusti alla potenza nominale – su pellet – su legno |
°C | 109 157 |
139 177 |
139 177 |
139 185 |
116 147 |
| Temperatura / Tiraggio fumi per il calcolo del percorso dei fumi (camino) – su legno |
°C / Pa | 177 / 20 |
197 / 23 |
197 / 23 |
205 / 24 |
167 / 22 |
| Portata di massa gas combusti alla potenza nominale – su pellet – su legno |
kg / s | 0,008 0,012 |
0,011 0,014 |
0,011 0,017 |
0,011 0,020 |
0,017 0,023 |
| Carburante prescritto per il caricamento manuale | legno asciutto con potenza termica 15 – 17 MJ.kg-1, contenuto acqua min. 12 %, max. 20 %, diametro mm 80 – 150 |
|||||
| Carburante per caricamento automatico – pellet | il pellet di qualità, diametro di 6 – 8 mm, lunghezza di 10 – 40 mm e potenza termica di 15 – 18 MJ.kg-1 (pellet bianco) | |||||
| Consumo medio di combustibile (su legno) | kg.o-1 | 5,6 | 7,2 | 7,6 | 9,2 | 10,1 |
| Per stagione di riscaldamento | 1 kW = 1 metro cubo |
|||||
| Lunghezza prescritta del legno | mm | 330 | 530 | 530 | 530 | 730 |
| Durata della combustione alla potenza nominale – su legno |
ore | 2 |
3 |
2 |
2 |
2,5 |
| Volume acqua nella caldaia | l | 78 | 109 | 109 | 160 | 131 |
| Perdita idraulica della cald. | mbar | 0,22 | 0,23 | 0,23 | 0,23 | 0,23 |
| Capienza minima serbatoio di compensazione | l | 500 | 500 | 500 | 500 | 750 – pellet 2200 – legno |
| Tensione allacciamento | V / Hz | 230 / 50 |
||||
| EKODESIGN | Si | Si | Si | Si | Si | |
| La temperatura minima prescritta dell’acqua di ritorno durante il funzionamento è 65 °C. La temperatura prescritta durante il funzionamento è 80 – 90 °C. |
||||||
Bruciatore a pellet
Bruciatore a pellet usato per caldaie DC18SP, DC25SP, DC30SPX, DC32SP, DC40SPT
BRUCIATORE A PELLET ATMOS A25 (per modelli DCxxSP(X)) – Codice: H0048
BRUCIATORE A PELLET ATMOS A45 (per il modello DC40SPT) – Codice: H0352
Per il riscaldamento a legna o pellet, i modelli delle caldaie e dei bruciatori DCxxSP(X)(T) a partire dal 2018 dispongono della funzione di chiusura o apertura automatica dell’immissione aria alla caldaia/bruciatore, con servocomando.
Combustibile prescritto: il pellet di qualità, diametro di 6 – 8 mm, lunghezza di 10 – 40 mm e potenza termica di 15 – 18 MJ.kg-1 (pellet bianco).
Display del bruciatore: serve per visualizzare lo stato attuale del bruciatore e per impostarne le funzioni.
Controllo del bruciatore: mediante la centralina elettronica di regolazione AC07X che controlla il funzionamento del trasportatore esterno, delle due spirali di accensione e del ventilatore in funzione delle richieste della caldaia e dell’impianto di riscaldamento. L’elettronica è protetta da: termostato di sicurezza della caldaia, termostato di sicurezza sull’alimentazione pellet al bruciatore, sensore giri ventilatore e fotocellula di rilevamento fiamma. Il funzionamento del bruciatore è segnalato sul display della centralina elettronica di regolazione.
Accensione del combustibile: automatica con due spirali di accensione elettriche.
Funzioni principali del bruciatore:
Uscite di riserva R e R2 per il controllo del ventilatore aspirante caldaia e della pompa nel circuito caldaia (collegate di fabbrica)
Possibilità di collegamento di quattro diversi sensori TS, TV, TK e TSV
TK – sensore temperatura caldaia (collegato di fabbrica)
TSV – sonda temperatura fumi (collegata di fabbrica)
TS – sensore inferiore temperatura serbatoio
TV – sensore superiore temperatura serbatoio
- controllo del bruciatore in funzione delle due temperature rilevate sul serbatoio di compensazione
- controllo del ventilatore caldaia dal bruciatore con utilizzo dell’uscita di riserva
- controllo della pompa caldaia dal bruciatore con utilizzo dell’uscita di riserva
- controllo dell’impianto solare direttamente dal bruciatore
- accensione automatica del bruciatore, una volta terminata la combustione della legna sulle caldaie DCxxSP(X)(T)
I bruciatori sono destinati esclusivamente a pellet bianchi di alta qualità in legno tenero senza corteccia con un diametro di 6 – 8 mm, una lunghezza di 10 – 40 mm e un potere calorifico di 15 – 18 MJ.kg-1. Il bruciatore non è destinato a pellet sinterizzati nella camera di combustione del bruciatore. In questo caso è necessario pulire una volta al giorno la camera di combustione del bruciatore.
Questi trasportatori sono destinati al bruciatore ATMOS A25:
- Coclea trasporto per bruciatore ATMOS A25 – DA1500 dalla lunghezza 1,5 m e diametro 75 mm
- Coclea trasporto per bruciatore ATMOS A25 – DA2000 dalla lunghezza 2 m e diametro 75 mm
- Coclea trasporto per bruciatore ATMOS A25 – DA2500 dalla lunghezza 2,5 m e diametro 75 mm
- Coclea trasporto per bruciatore ATMOS A25 – DA3000 dalla lunghezza 3 m e diametro 75 mm
- Coclea trasporto per bruciatore ATMOS A25 – DA4000 dalla lunghezza 4 m e diametro 75 mm
Questi trasportatori sono destinati al bruciatore ATMOS A45:
- Coclea trasporto per bruciatore ATMOS A45 – DRA50 dalla lunghezza 1,7 m e diametro 80 mm
- Coclea trasporto per bruciatore ATMOS A45 – DRA50 dalla lunghezza 2,5 m e diametro 80 mm
- Coclea trasporto per bruciatore ATMOS A45 – DRA50 dalla lunghezza 4 m e diametro 80 mm
- Coclea trasporto per bruciatore ATMOS A45 – DRA50 dalla lunghezza 5 m e diametro 80 mm
Un serbatoio pellet compatto AZPD può essere collegato anche a tutte le caldaie combinate a legna e pellet.








