Advantages of ATMOS boilers
- possible combination of individual types of fuels – fuel change without modifications on the wood + pellet boiler
- high efficiency for individual fuels – practically the same as for special pellet boilers (up to 92.3 % at rated output)
- cheaper solution – if we add up the costs of acquiring two boilers, their connection and fume extraction (chimney), we find that one boiler, although more expensive, is more economically advantageous
- small built-up area – compared to more boilers
- one chimney and flue
- ecological operation – boiler according to EN 303-5:2012 class 5, EKODESIGN 2015/1189
- subsidized boiler
- choice of door R / L (right/ left)
- The boiler is equipped with the function of automatic start of the pellet burner after the wood has burned out
-
-
DC18SP, DC25SP, DC30SPX, DC32SP
-
-
DC40SPT
Installation
-
-
Boiler with compact AZPD storage tank and pneumatic conveying APS250S
-
-
DCxxSP boiler with a compact AZPD 300 C tank with a volume of 300 l. 195 kg of pellets are stored in this tank.
-
-
DCxxSP boiler with standard storage tank for pellets 500 l
-
-
DCxxSP boiler with accumulation tanks and equithermal control ACD 03
-
-
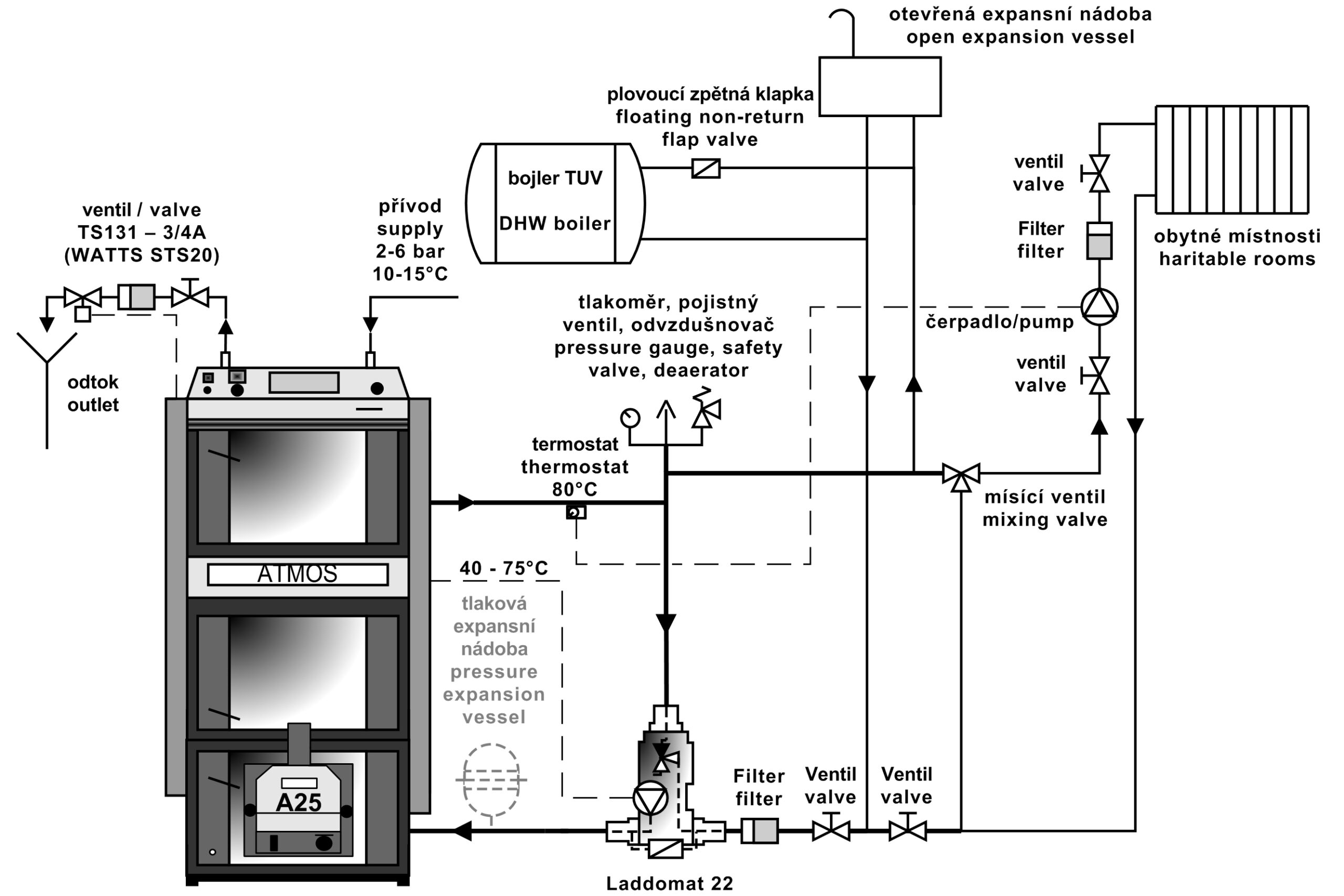
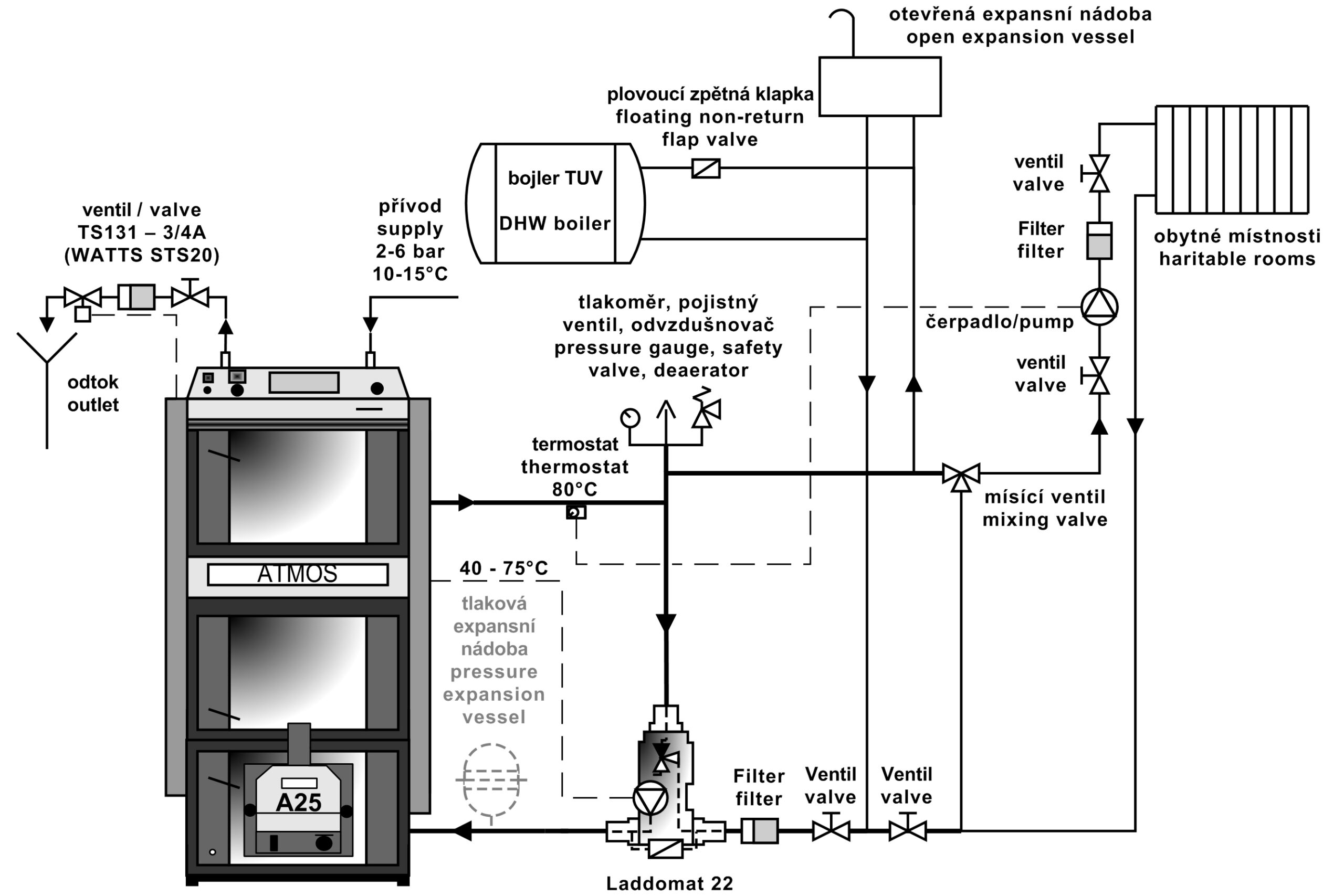
DCxxSP boiler with Laddomat 22
We recommend installing the boiler with Laddomat 22 or a thermo regulating valve with equalizing vessel 500 – 1000 litres. We also recommend installing the boiler with accumulating tanks of appropriate volume (e.g. 2000 litres), which allow utilising electricity for heat accumulation or connecting solar panels. If necessary, the boiler can be connected into a system without accumulating tanks. This comes into account if you use fuel oil.
Boilers regulation
The operation of the boiler is fully automatic to heat up water to required temperature with high efficiency and in a good quality of burning. All this ensure:
- HONEYWELL draught regulator
- boiler (regulating) thermostat – fan control thermostat
- waste gas thermostat
- pump thermostat
- main switch and changeover switch for boiler operation
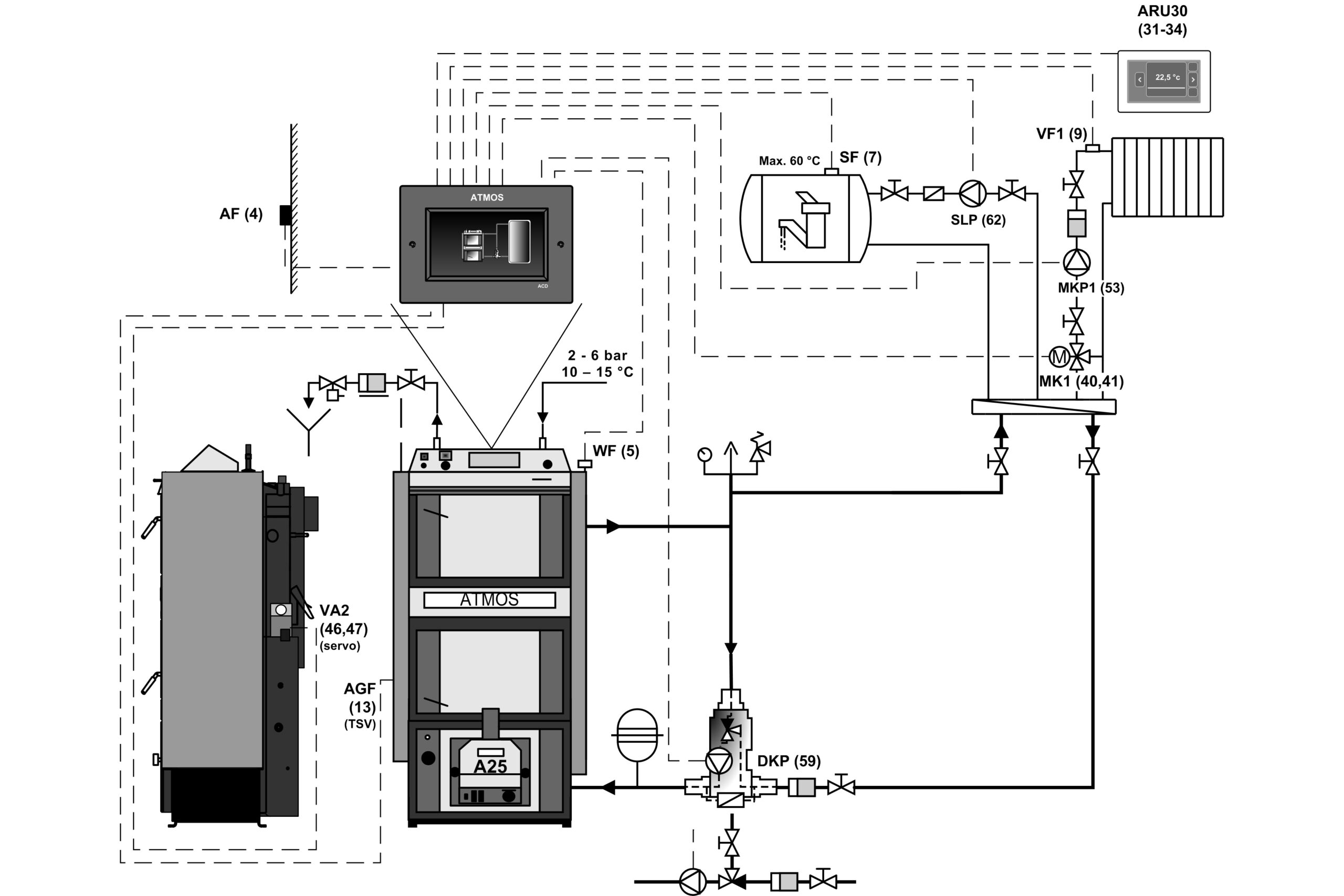
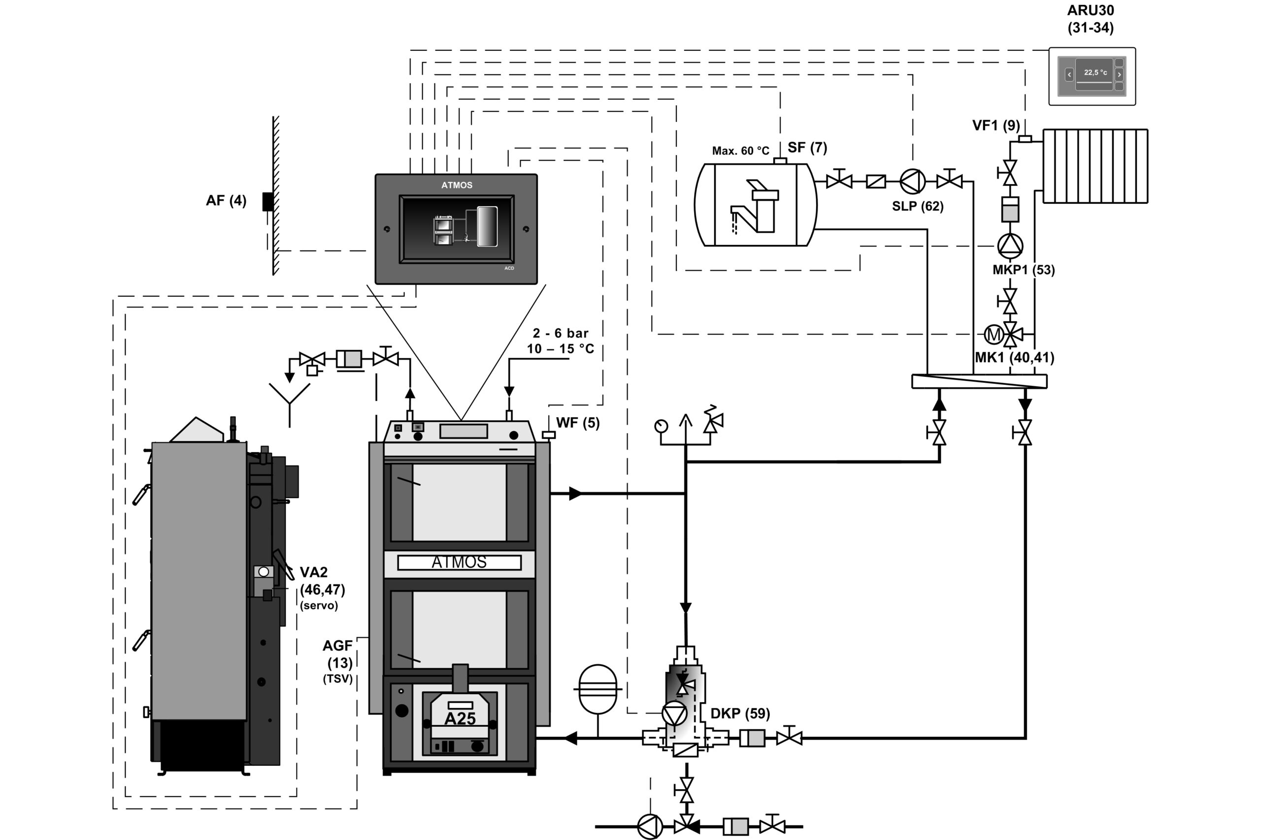
Boilers and burners DCxxSP(X) (in version Model 2018/2019) are equipped with the function of automatic closing or opening of the air supply to the boiler/burner (using the actuator) when heating with wood or pellets. The boilers are equipped with an AGF2 flue gas sensor and a KTF20 boiler water temperature sensor for function of automatic burner start after the wood burns out. Than the boilers are equipped with two KTF20 sensors (TV and TS) for controlling the burner with two temperatures on the accumulation tank. The whole set is sold in maximum equipment, for fully automatic mode and easy installation “plug and play”.
-
-
Cooling loop against overheating and draught regulator FR124
-
-
Exhaust fan and flue gas neck
-
-
Belimo actuator and air damper
-
-
Boiler control panel with standard regulation
Panel composition:
Main off switch, safety thermostat, thermometer, regulator thermostat and combustion thermostat
Electro-mechanical regulation is an optimum solution for easy management of the operation of the boiler (ventilator). The design of the panel with standard regulation is a basic design for all produced boilers.
Regulace ACD 03
Each boiler can be equipped with a modern touch electronic control ATMOS ACD 03 for controlling the entire heating system depending on the outdoor temperature, room temperature and time. This regulation is able to control the boiler itself with a fan with many other functions.
-
-
Boiler control panel with equithermal regulation ATMOS ACD 03
-
-
DCxxSP(X) boilers
| Description for DCxxSP(X) boiler drawing |
| 1. |
Boiler body |
25. |
Door filling – Sibral |
| 2. |
Loading door (wood heating) |
26. |
Door sealing – cord 18 x 18 |
| 3. |
Ash-pan door (wood heating) |
27. |
Heatproof shaped piece
– half moon (door shield) |
| 4. |
Exhaust fan |
28. |
ATMOS A25 pellet burner |
| 5. |
Heatproof shaped piece
– nozzle |
29. |
Primary air regulation |
| 6. |
Control panel |
30. |
Secondary air regulation |
| 7. |
Safety thermostat
(Caution – in overheat condition must be depressed) |
31. |
Heat proof shaped piece
– spherical space (chamber for wood) |
| 8. |
Air control damper |
32. |
Heatproof shaped piece
– back side of the spherical space (chamber for wood) |
| 9. |
Heat proof shaped piece
– extension of the spherical space (chamber for pellets) |
33. |
Pump thermostat |
| 10. |
Heat proof shaped piece
– spherical space (chamber for pellets) |
34. |
Fuse (6,3A) T6,3A/1500 – H type |
| 11. |
Sealing cord – nozzles – 12 x 12 |
35. |
Flue gas thermostat |
| 12. |
Door for the pellet burner (bottom) |
36. |
Changeover switch (wood-0-pellets) |
| 13. |
Ignition (firing up) valve |
37. |
End switch with button |
| 14. |
Heatproof shaped piece
– back side of the spherical space (chamber for pellets) |
38. |
Capacitor of exhaust fan – 1 μF |
| 15. |
Cleaning lid |
39. |
Sibral seal under the burner |
| 16. |
Primary air screen |
40. |
Measurement point for the combustion gases – flue gas analyzer |
| 17. |
Ignition (firing up) valve pulling rod |
41. |
BELIMO Actuator with the flap |
| 18. |
Thermometer |
42. |
Modul AD03 |
| 19. |
Frame shield |
|
|
| 20. |
Main switch with indicator light |
K |
– the flue-gas duct neck |
| 21. |
Flue gas brake (only DC30SPX) |
L |
– the boiler water outlet |
| 22. |
Draught regulator – Honeywell FR 124 |
M |
– the boiler water inlet |
| 23. |
Cooling loop protecting against overheating |
N |
– filling valve pipe sleeve |
| 24. |
Boiler (regulating) thermostat – fan control thermostat |
P |
– sleeve for a sensor of the valve which regulates the cooling loop (TS 131, STS 20) |
-
-
Boiler schemeDC40SPT
| Description for DC40SPT boiler drawing |
| 1. |
Boiler body |
26. |
Door sealing – cord 18 x 18 |
| 2. |
Loading door (wood heating) |
27. |
Heatproof shaped piece
– half moon (door shield) – (chamber for pellets) |
| 3. |
Ash-pan door (wood heating) |
28. |
ATMOS A45 SPT pellet burner |
| 4. |
Exhaust fan |
29. |
Heatproof shaped piece
– side |
| 5. |
Heatproof shaped piece
– nozzle |
31. |
Heat proof shaped piece
– spherical space (chamber for wood) |
| 6. |
Control panel |
32. |
Heatproof shaped piece
– back side of the spherical space (chamber for wood) |
| 7. |
Safety thermostat
(Caution – in overheat condition must be depressed) |
33. |
Heatproof shaped piece
– extension of the spherical space (chamber for wood) |
| 8. |
Air inlet regulating flap |
34. |
Pump thermostat |
| 9. |
Heat proof shaped piece
– extension of the spherical space (chamber for pellets) |
35. |
Fuse (6,3A) 5×20/T6,3A/1500 – type H |
| 10. |
Heat proof shaped piece
– spherical space (chamber for pellets) |
36. |
Flue gas thermostat |
| 11. |
Sealing cord – nozzles – 12 x 12 |
37. |
Selector switch I-0-II |
| 12. |
Door for the pellet burner |
38. |
Limit switch with a push-button |
| 13. |
Ignition (firing up) valve |
41. |
Sibral sealing under burner |
| 14. |
Heatproof shaped piece
– back side of the spherical space (chamber for pellets) |
42. |
Measurement point for the combustion gases – flue gas analyzer |
| 15. |
Cleaning lid |
43. |
BELIMO Actuator with the flap |
| 16. |
Tube heat exchanger |
44. |
Module AD03 |
| 17. |
Ignition (firing up) valve pulling rod |
45. |
Heatproof shaped piece
– extension of the nozzle (cube) |
| 18. |
Thermometer |
46. |
Capacitator for exhaust fan – 1μF |
| 19. |
Frame shield |
|
|
| 20. |
Switch with an indicator light |
|
|
| 21. |
Regulating flap – BELIMO actuator |
K |
– the flue-gas duct neck |
| 22. |
Air inlet regulator – Honeywell FR 124 |
L |
– the boiler water outlet |
| 23. |
Cooling loop protecting against overheating |
M |
– the boiler water inlet |
| 24. |
Control thermostat (operation thermostat) |
N |
– filling valve pipe sleeve |
| 25. |
Loading door insulation – Sibral |
P |
– sleeve for a sensor of the valve which regulates the cooling loop (TS 131, STS 20) |
Boiler dimensions
|
|
DC18SP |
DC25SP |
DC30SPX |
DC32SP |
DC40SPT |
| A |
1695 |
1695 |
1665 |
1772 |
1755 |
| B1 |
757 |
957 |
957 |
957 |
1230 |
| B2 |
1301 |
1501 |
1501 |
1501 |
1792 |
| C |
643 |
643 |
643 |
678 |
680 |
| D |
1375 |
1375 |
1375 |
1448 |
1445 |
| E |
150 / 152 |
150 / 152 |
150 / 152 |
150 / 152 |
150 / 152 |
| F |
65 |
65 |
65 |
70 |
87 |
| G |
207 |
207 |
207 |
184 |
204 |
| H |
1436 |
1436 |
1436 |
1507 |
1507 |
| CH |
212 |
212 |
212 |
212 |
256 |
| I |
212 |
212 |
212 |
212 |
256 |
| J |
6/4″ |
6/4″ |
6/4″ |
6/4″ |
6/4″ |
| Specification |
Boiler type
|
| |
DC18SP |
DC25SP |
DC30SPX |
DC32SP |
DC40SPT |
Boiler heat output
– pellets
– wood |
kW |
4,5 – 15
20 |
6 – 20
27 |
6 – 20
30 |
6 – 20
35 |
9 – 30
40 |
Boiler thermal input
– pellets
– wood |
kW |
4,9 – 16,2
22,2
|
6,5 – 21,9
27
|
6,5 – 21,9
33,4
|
6,5 – 21,9
39,4
|
9,7 – 32,3
43,9
|
| Heating surface |
m2 |
2,5 |
3,3 |
3,3 |
3,8 |
4,9 |
| Fuel shaft volume |
dm3 (l) |
66 |
100 |
100 |
140 |
160 |
| Filling hole dimensions |
mm |
450 x 260 |
450 x 260 |
450 x 260 |
450 x 260 |
450 x 260 |
Specified chimney draft
– pellets
– wood |
Pa / mbar |
15 / 0,15
20 / 0,20 |
18 / 0,18
23 / 0,23 |
18 / 0,18
23 / 0,23 |
18 / 0,18
24 / 0,24 |
20 / 0,20
22 / 0,22 |
| Max. working water overpressure |
kPa / bar |
250 / 2,5 |
250 / 2,5 |
250 / 2,5 |
250 / 2,5 |
250 / 2,5 |
| Boiler weight |
kg |
435 |
531 |
537 |
596 |
768 |
| Gas-outlet pipe diameter |
mm |
150 / 152 |
150 / 152 |
150 / 152 |
150 / 152 |
150 / 152 |
| Ingress protection of electric parts |
IP |
20 |
20 |
20 |
20 |
20 |
Electric input
– at start-up – pellets (max.)
– in operation – pellets (max.)
– in operation – wood (max.) |
W |
522(572) / 1042 (1092)
42 (92)
50 |
572 / 1092
97
50 |
| Electrical input in standby mode |
W |
3,3 |
3,3 |
3,3 |
3,3 |
3,3 |
Ignition mode pellets / wood
|
|
automatic / manual |
Boiler efficiency
– pellets
– wood |
% |
92,5
90,1 |
91,2
89,9 |
91,2
89,9 |
91,2
88,9 |
92,8
91,0 |
| Boiler class |
|
5 |
5 |
5 |
5 |
5 |
| Boiler category |
|
1 |
| Operating mode |
|
non-condensing |
| Solid fuel boiler with cogeneration unit |
|
no |
| Combined device also for heating of DHW |
|
no |
| Energy efficiency class |
|
A+ |
A+ |
A+ |
A+ |
A+ |
Waste gas temperature at nominal output according to EN 303-5
– pellets
– wood |
°C |
109
157
|
139
177
|
139
177
|
139
185
|
116
147
|
Waste gas combustion products flow
weight at nominal output
– wood |
°C / Pa |
177 / 20 |
197 / 23 |
197 / 23
|
205 / 24 |
167 / 22 |
Waste gas combustion products flow
– pellets
– wood |
kg / s |
0,008
0,012 |
0,011
0,014 |
0,011
0,017 |
0,011
0,020 |
0,017
0,023 |
| Specified fuel |
quality pellets with a diameter of 6 – 8 mm, lenght 10 – 40 mm, with a calorific value of 15 – 18 MJ.kg-1
|
| Specified fuel |
dry wood with a calorific value of 15 – 17 MJ / kg-1, water content 12 – 20 %, diameter 80 – 120 mm
|
Average fuel consumption at nominal output – wood
|
kg.h-1 |
5,6 |
7,2 |
7,6 |
9,2 |
10,1 |
Per heating season
|
|
1 kW = 1 stacked cubic meter |
| Maximum wood length |
mm |
330 |
530 |
530 |
530 |
730 |
| Combustion time at nominal output – wood |
Hours |
2 |
3 |
2 |
2 |
2,5 |
| Boiler water volume |
l |
78 |
109 |
109 |
160 |
131 |
| Boiler hydraulic loss |
mbar |
0,22 |
0,23 |
0,23 |
0,23 |
0,23 |
| Minimum buffer tank volume |
l |
500 |
500 |
500 |
500 |
750 – pellets
2200 – wood |
| Connecting voltage |
V / Hz |
230 / 50
|
| EKODESIGN |
|
yes |
yes |
yes |
yes |
yes |
Specified minimum temperature of water returning to boiler is 65 °C when in operation.
Specified boiler operating temperature is 80 – 90 °C.
|
The Pellet burner
Pellet burners for combined boilers DC18SP, DC25SP, DC30SPX, DC32SP, DC40SPT
The burners in the version for models DCxxSP(X)(T) are equipped with the function of automatic closing or opening of the air supply to the burner, by means of an actuator, when heating with wood or pellets.
Prescribed fuel: quality wood pellets (white) with a diameter of 6 to 8 mm, a length of 10 to 40 mm and a calorific value of 15 – 18 MJ.kg-1.
Burner display: used to display the current status of the burner and to set its functions
Burner control: electronic control AC07X, which controls the operation of the external conveyor, two ignition coils and the fan according to the requirements of the boiler and the heating system. The electronics are protected by a boiler safety thermostat, a safety thermostat on the pellet supply to the burner, a fan speed sensor and a photocell for flame sensing. The burner operation is signaled on the electronic control display.
Fuel ignition: automatic by means of two electric ignition coils.
Basic burner functions:
Possibility to use two backup outputs R and R2 for different applications
Possibility of connecting four different sensors TS, TV, TK and TSV
TS – lower sensor on the tank
TV – sensor upper on the tank
TK – boiler sensor or middle sensor on the tank
TSV – flue gas sensor or solar panel
- burner control according to two temperatures on the expansion tank
- control of the boiler fan from the burner by means of a reserve output
- control of the boiler pump from the burner by means of a reserve output
- control of the solar system directly from the burner
- automatic burner start after wood burning for DCxxSP(X)(T) boilers
Burners are able to burn only good quality white pellets from soft wood without bark ø 6 – 8 mm, lenght 10 – 25 mm with heating power 16 – 19 MJ.kg-1. Burners are not able to burn pellets with high caking property in the burning chamber. In such case it is needed to clean the burning chamber in period once a day.
Appropriate conveyors for ATMOS A25 burner:
- Auger pellet conveyor for burner ATMOS A25 – DA1500 lenght1,5 m and diameter 75 mm
- Auger pellet conveyor for burner ATMOS A25 – DA2000 lenght 2 m and diameter 75 mm
- Auger pellet conveyor for burner ATMOS A25 – DA2500 lenght 2,5 m and diameter 75 mm
- Auger pellet conveyor for burner ATMOS A25 – DA3000 lenght 3 m and diameter 75 mm
- Auger pellet conveyor for burner ATMOS A25 – DA4000 lenght 4 m and diameter 75 mm
Appropriate conveyors for ATMOS A45 burner:
- Auger pellet conveyor for burner ATMOS A25 – DRA50 lenght 1,7 m and diameter 80 mm
- Auger pellet conveyor for burner ATMOS A25 – DRA50 lenght 2,5 m and diameter 80 mm
- Auger pellet conveyor for burner ATMOS A25 – DRA50 lenght 4 m and diameter 80 mm
- Auger pellet conveyor for burner ATMOS A25 – DRA50 lenght 5 m and diameter 80 mm